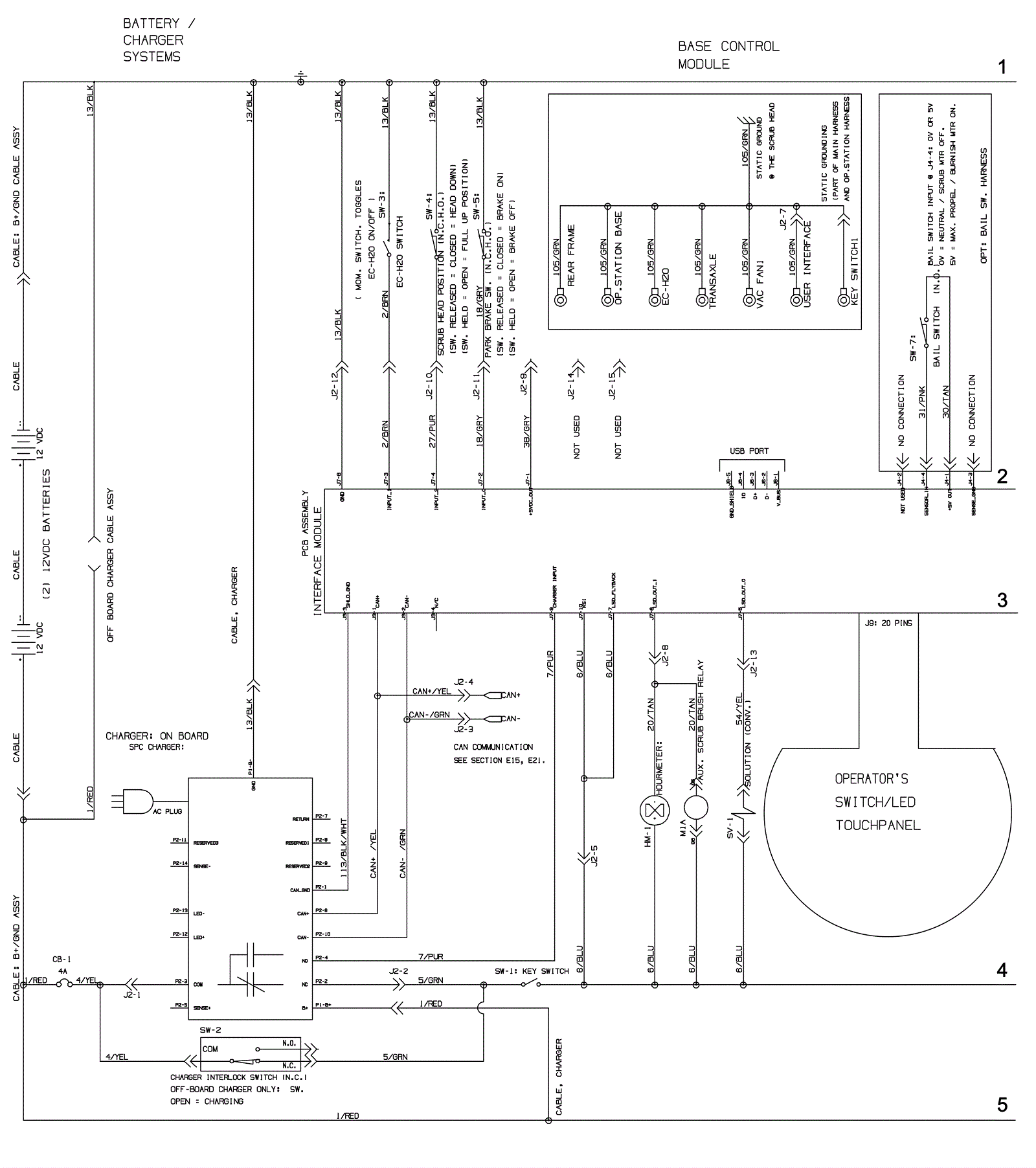
Electrical Asssembly 2 - Push - Before SN 10891709
Click to enlarge