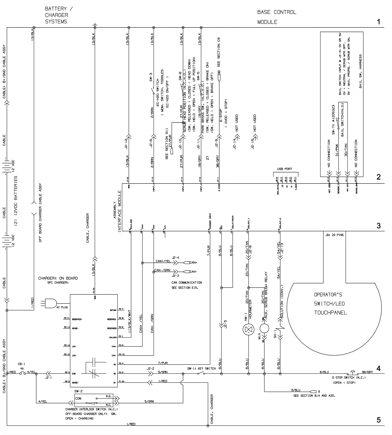
Electrical Assembly 1 - Propel - Before SN 10891948
Click to enlarge