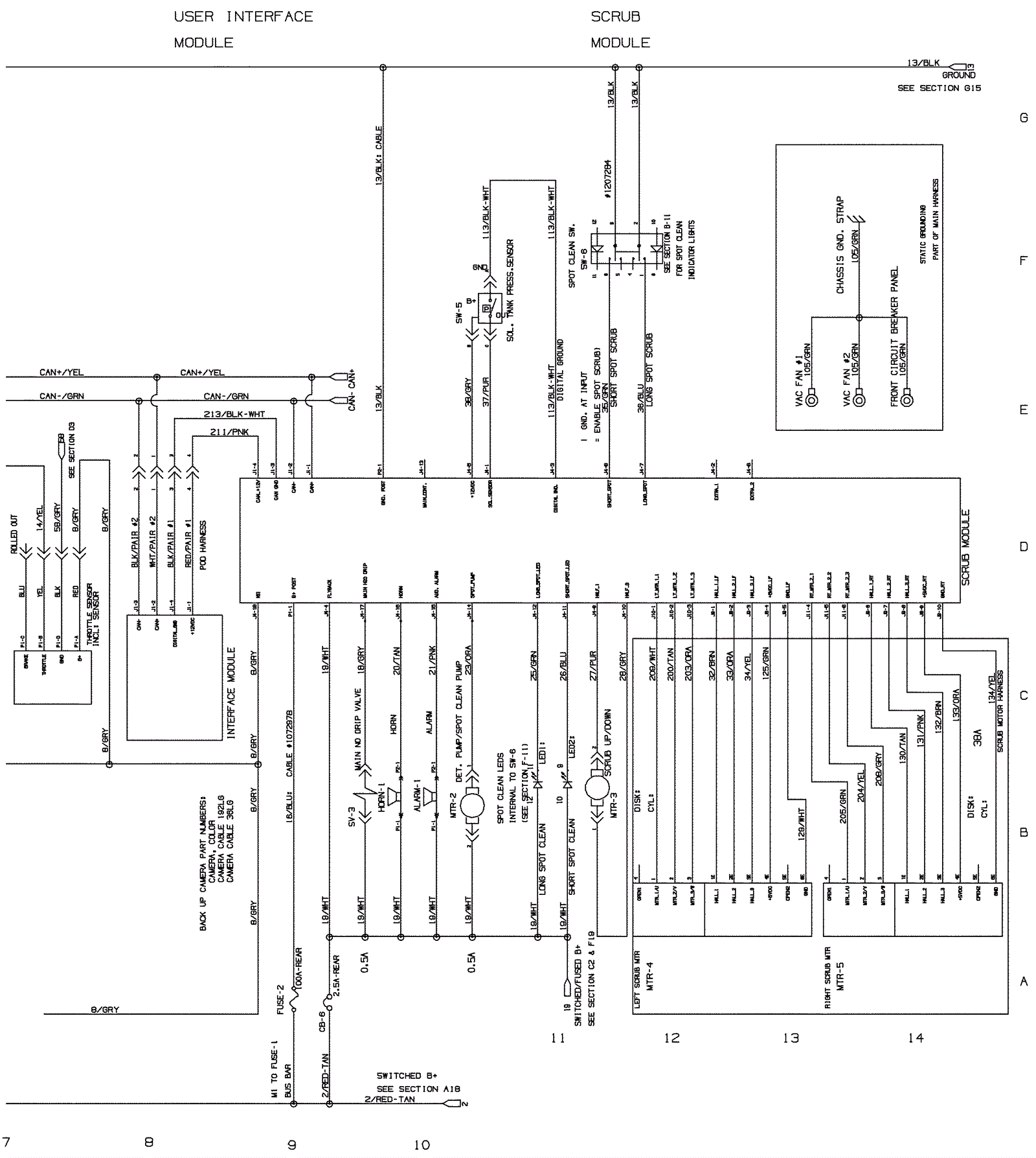
Wiring Diagram From SN 010999-013000 - Part 2
Click to enlarge