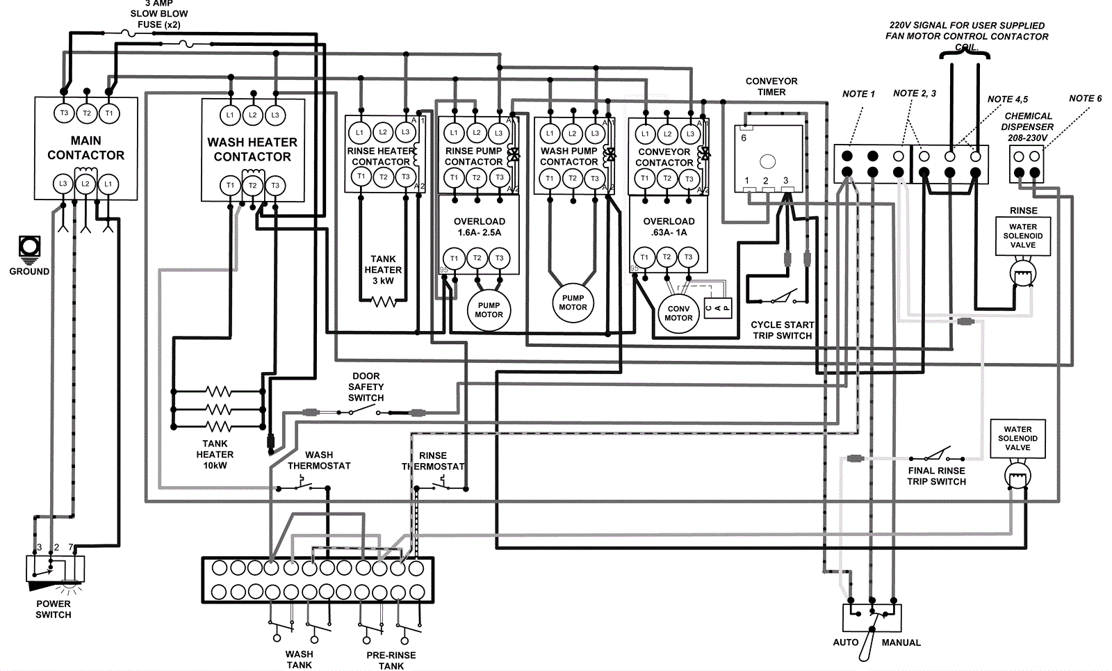
Single Phase Wiring Diagram
Click to enlarge