POWER SWEEPER 186
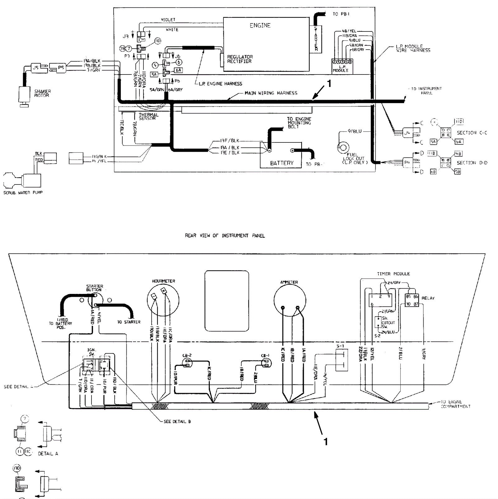
Wire Harness Assembly, Gasoline
Click to enlarge
#
Part
Description
Price
Req
Notes
Availability
1
375-4782
Wire harness (OBSOLETE)
Call for price
1
(after sn 005999)
usually ships 10-13 days