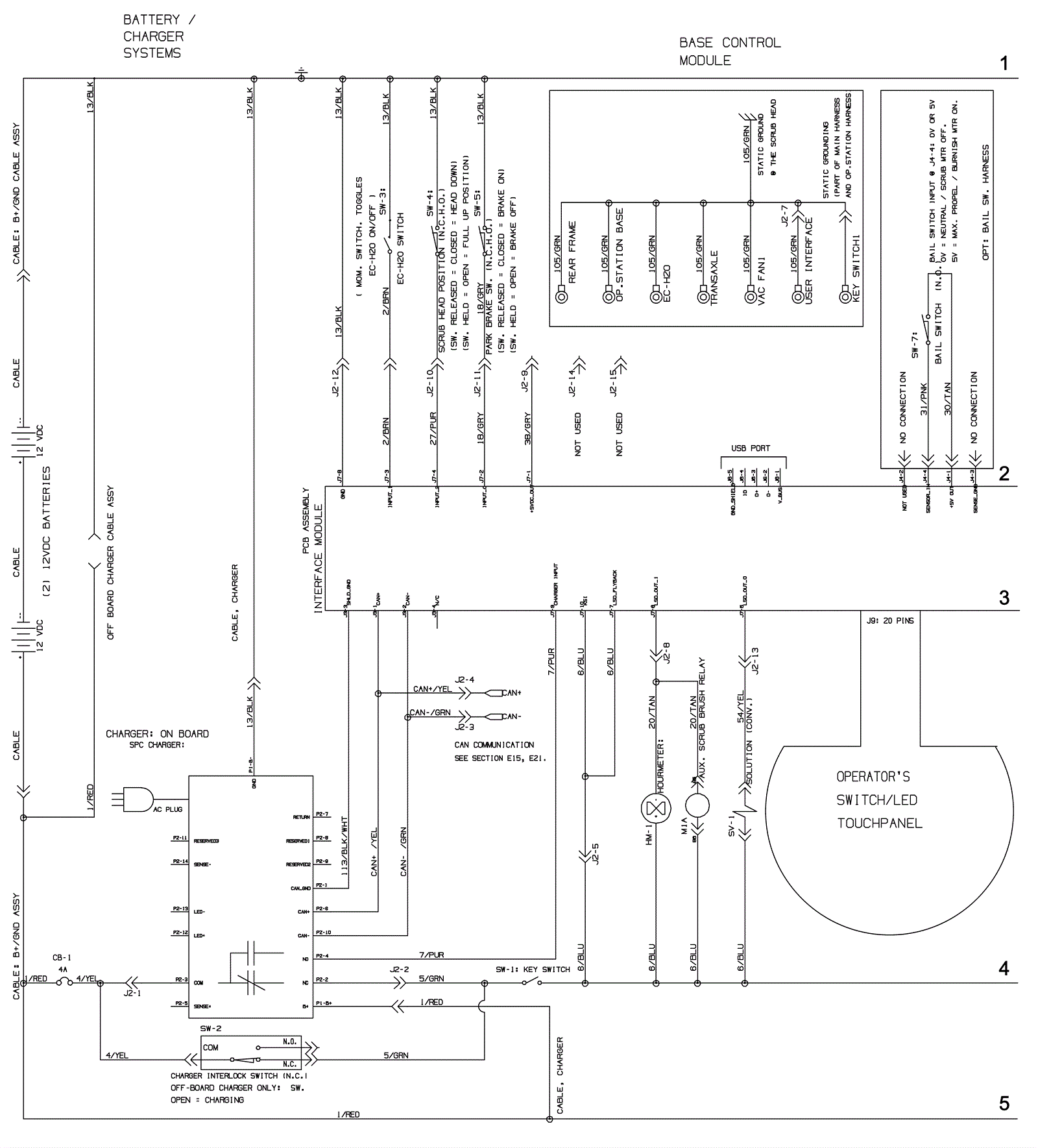
Electrical Asssembly 1 - Push - Before SN 10891709
Click to enlarge