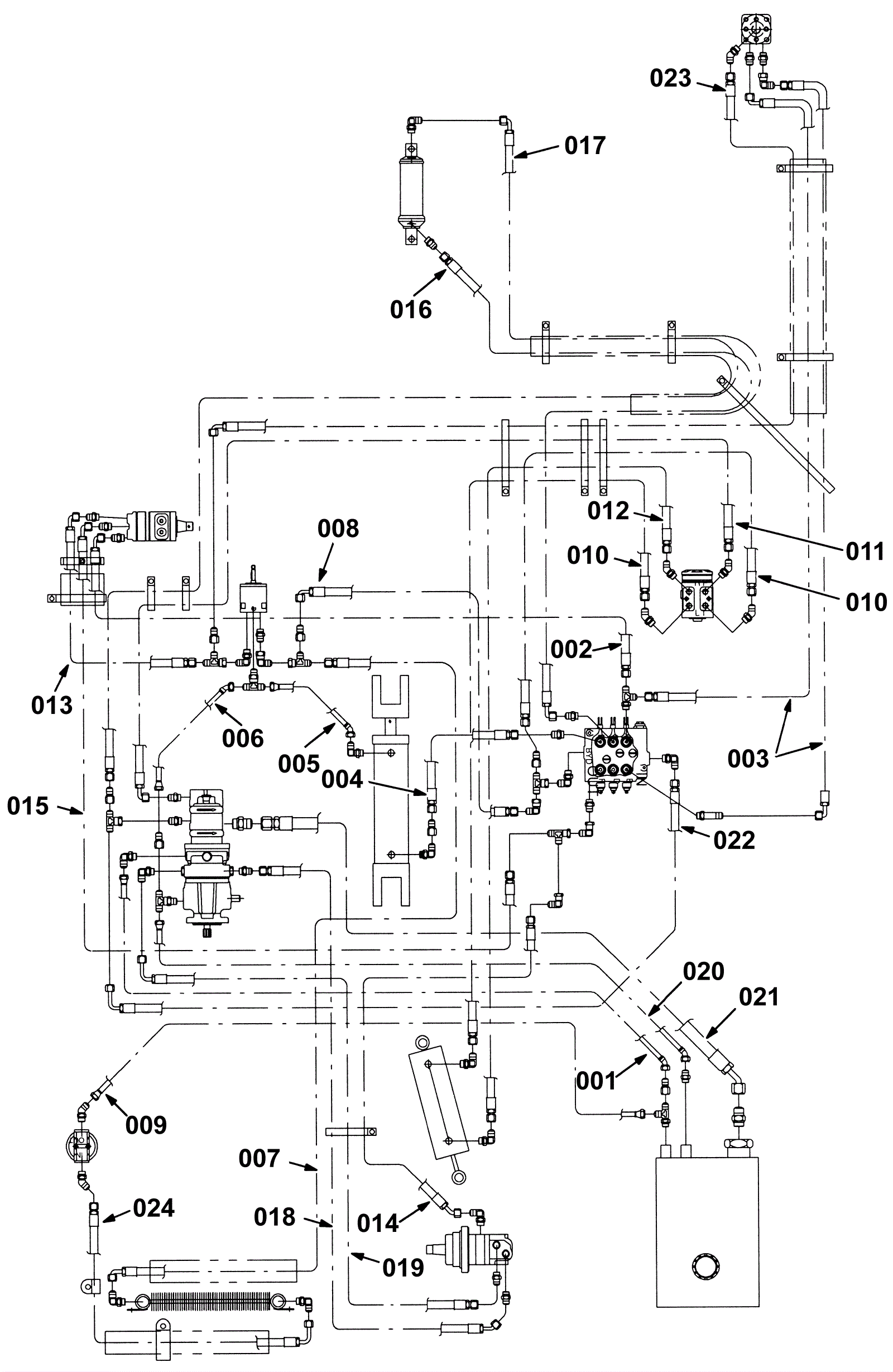
Hydraulic Hose Group (Plastic Hopper)
Click to enlarge