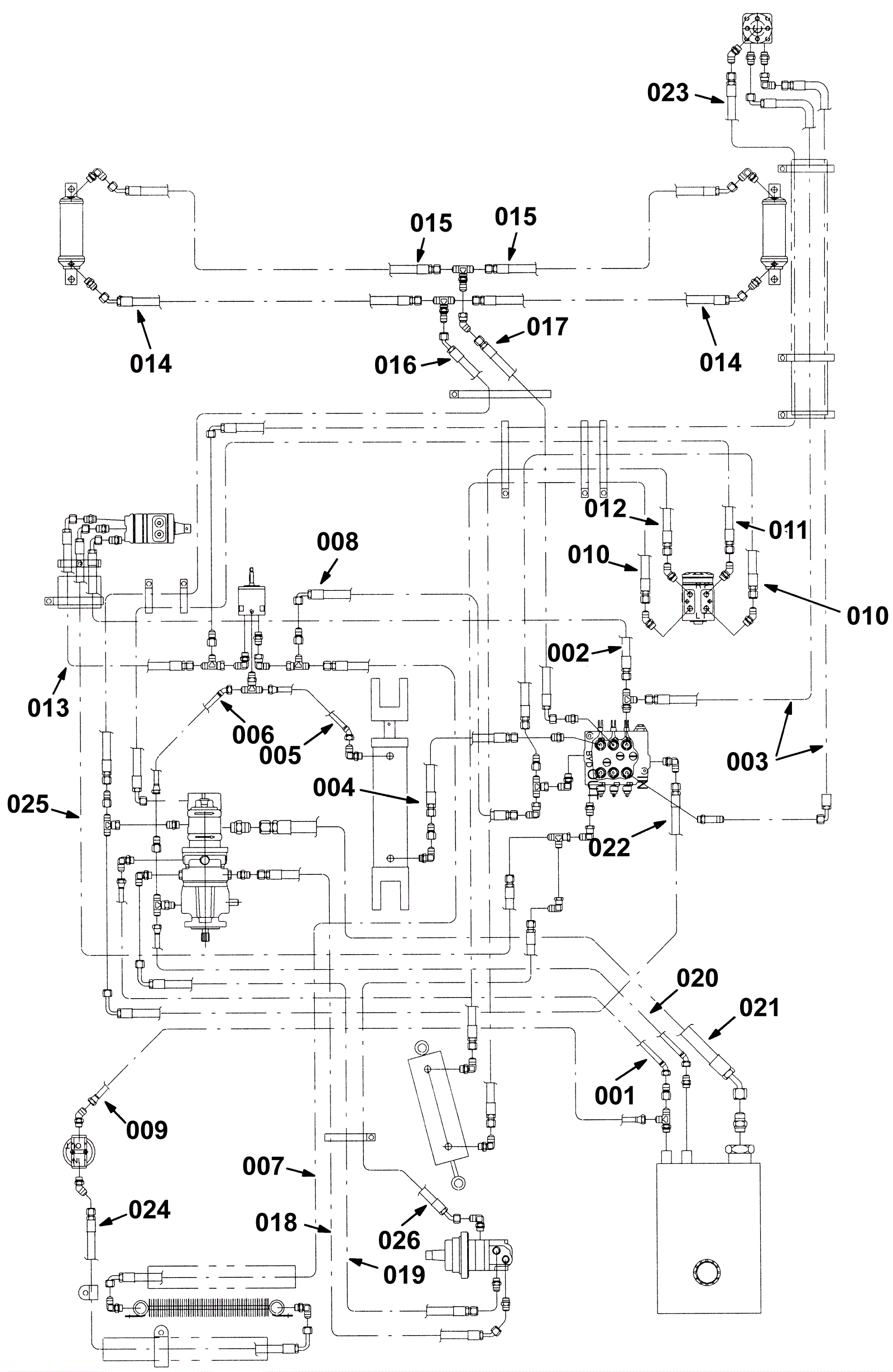
Hydraulic Hose Group (Metal Hopper)
Click to enlarge