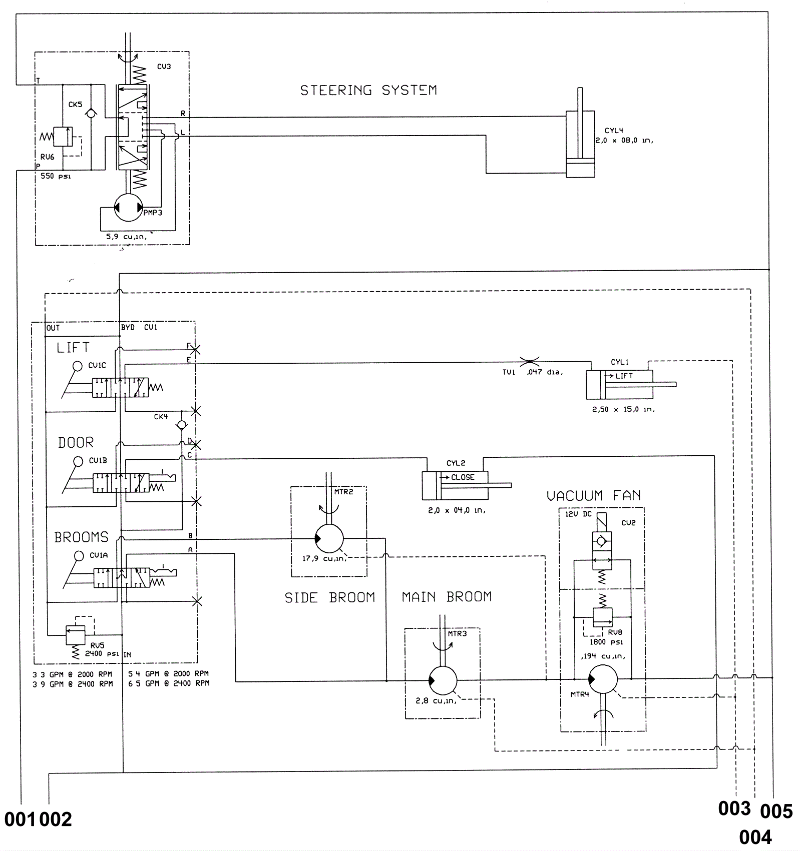
Hydraulic Schematic (Plastic Hopper) 1
Click to enlarge