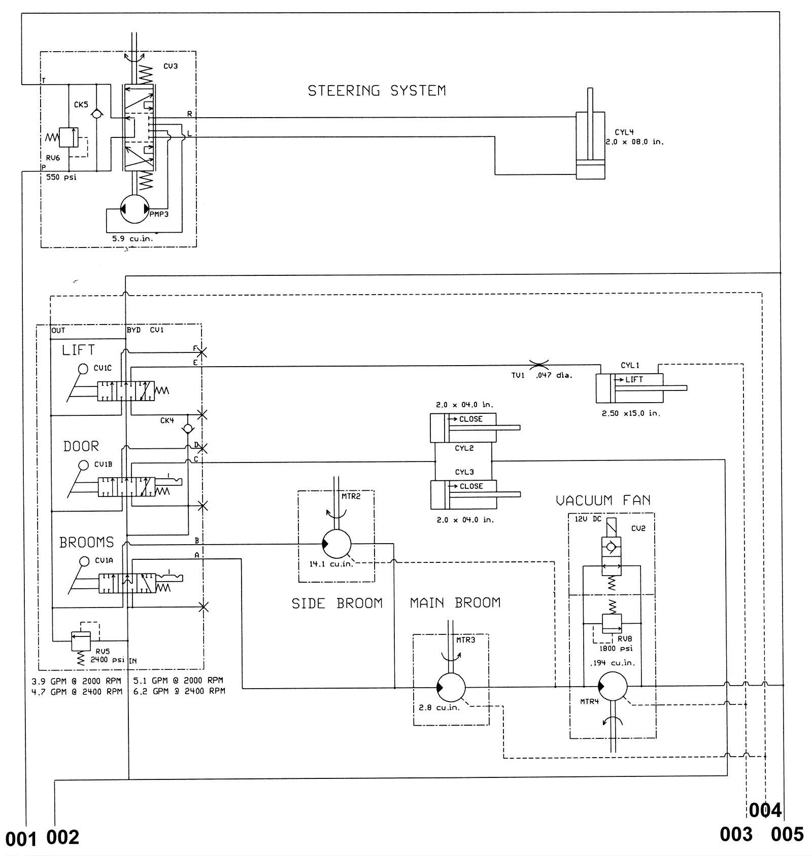
Hydraulic Schematic (Metal Hopper) 1
Click to enlarge