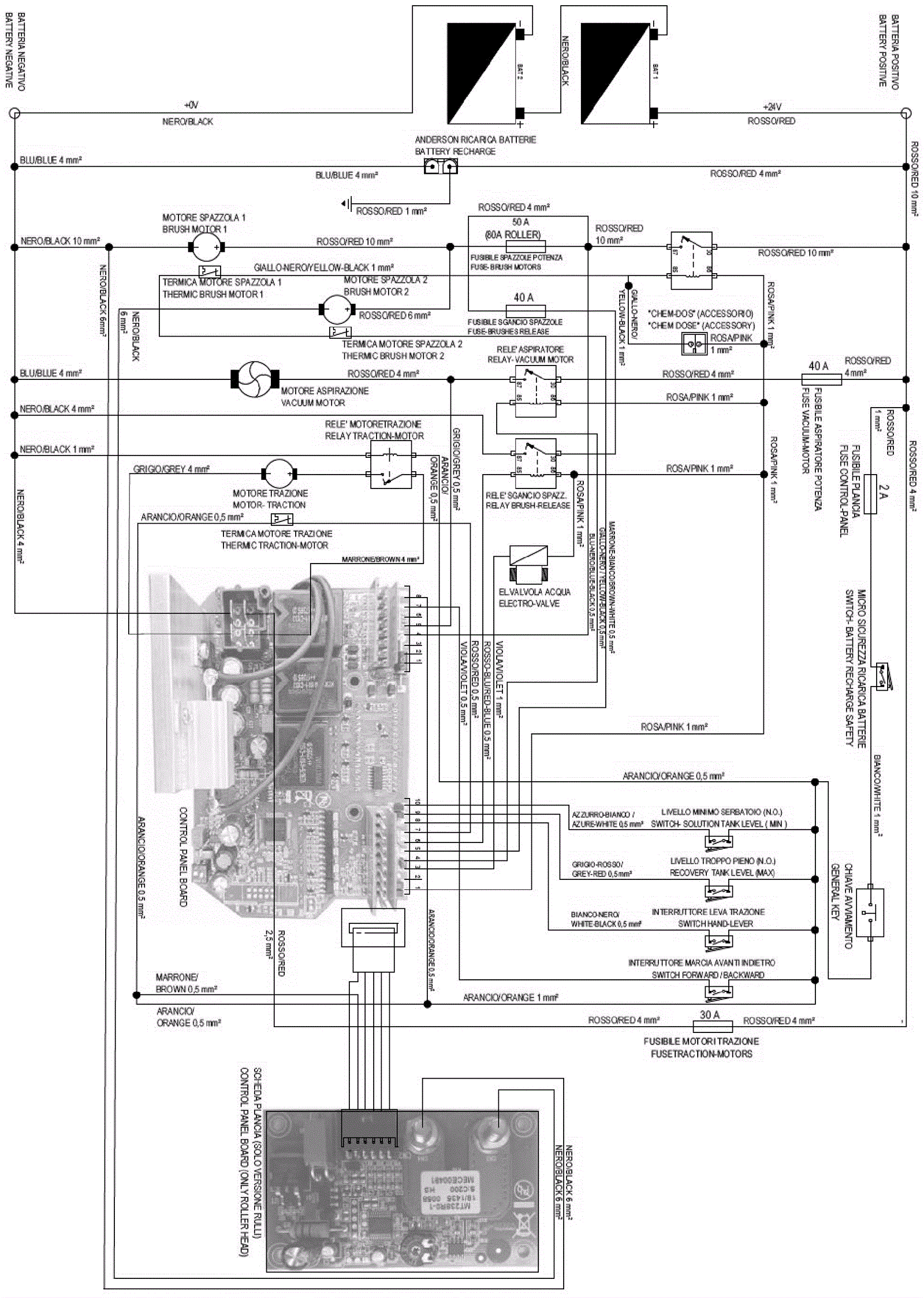
Wiring Diagram (Propel Model)
Click to enlarge