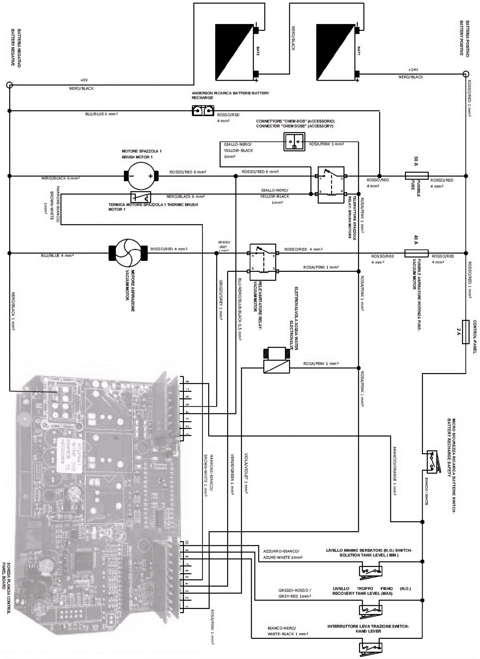
Wiring Diagram (Pad Assist Model)
Click to enlarge