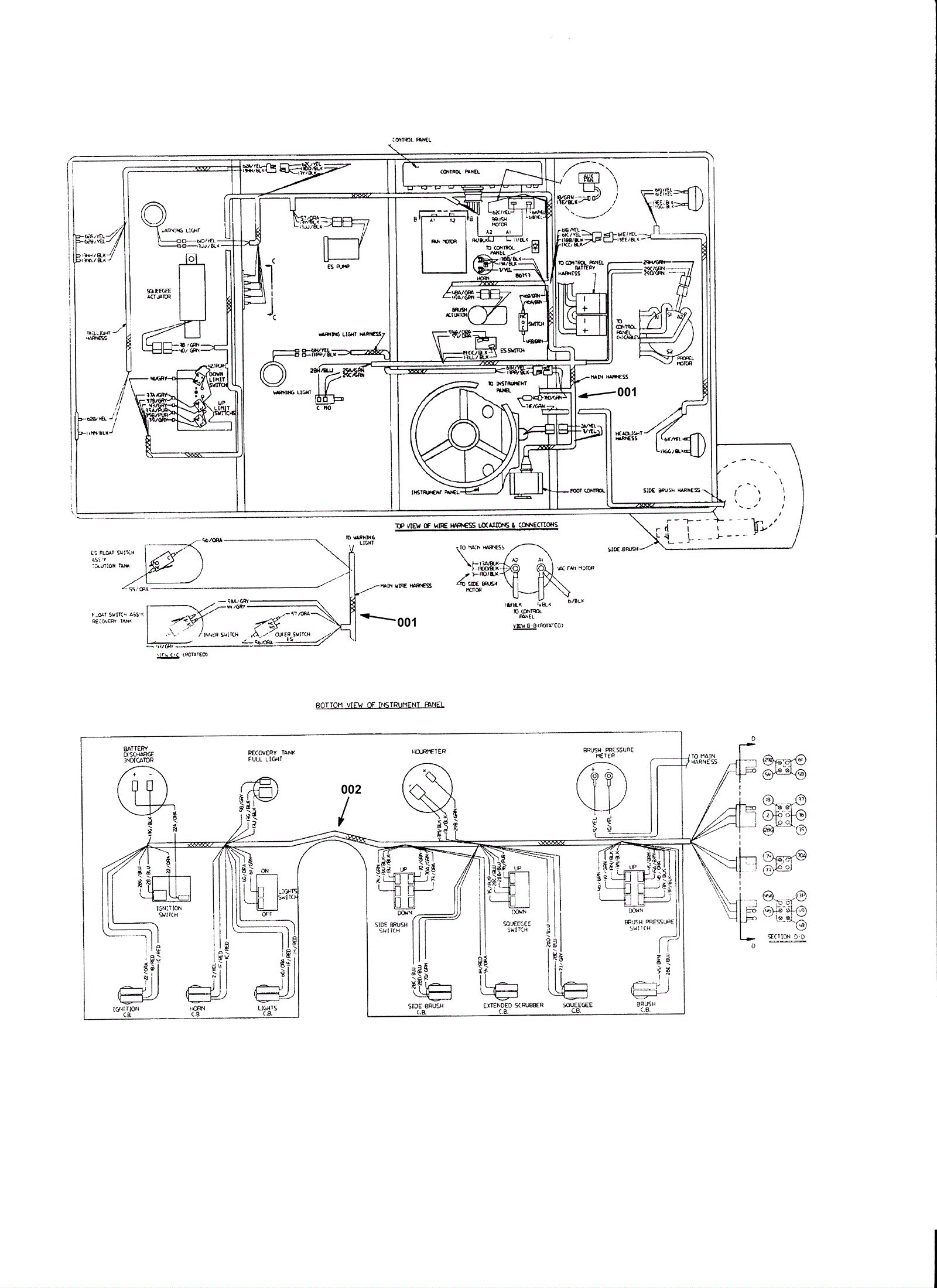
Wire Harness Group 1
Click to enlarge