385
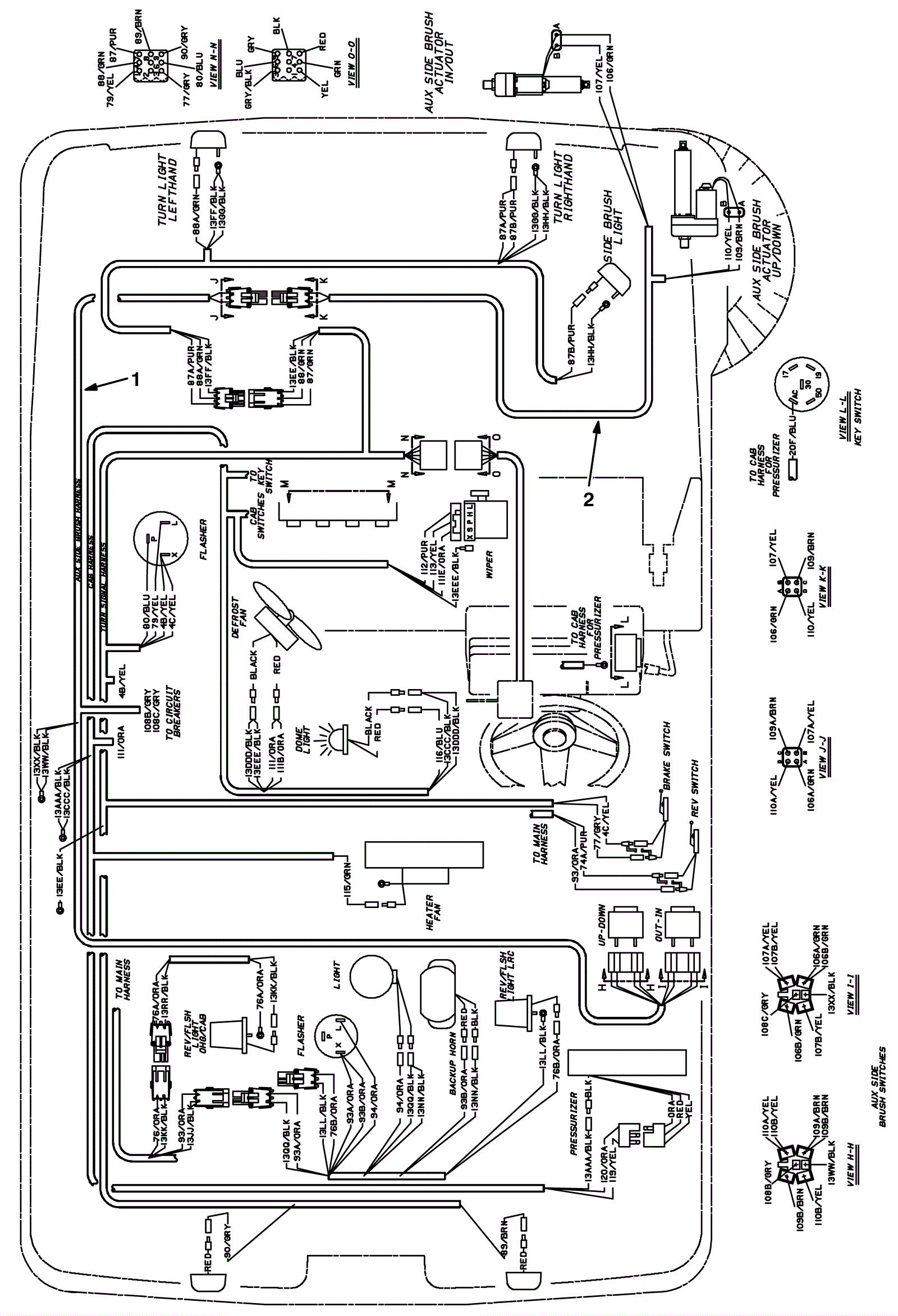
Auxiliary Side Brush Wire Harness Assembly
Click to enlarge
#
Part
Description
Price
Req
Notes
Availability
1
375-2206
Auxiliary side brush harness (OBSOLETE)
Call for price
1
usually ships 10-13 days
2
675-3946
HARNESS, ASB [385] (Tennant Industrial)
$516.20
1
usually ships 10-13 days