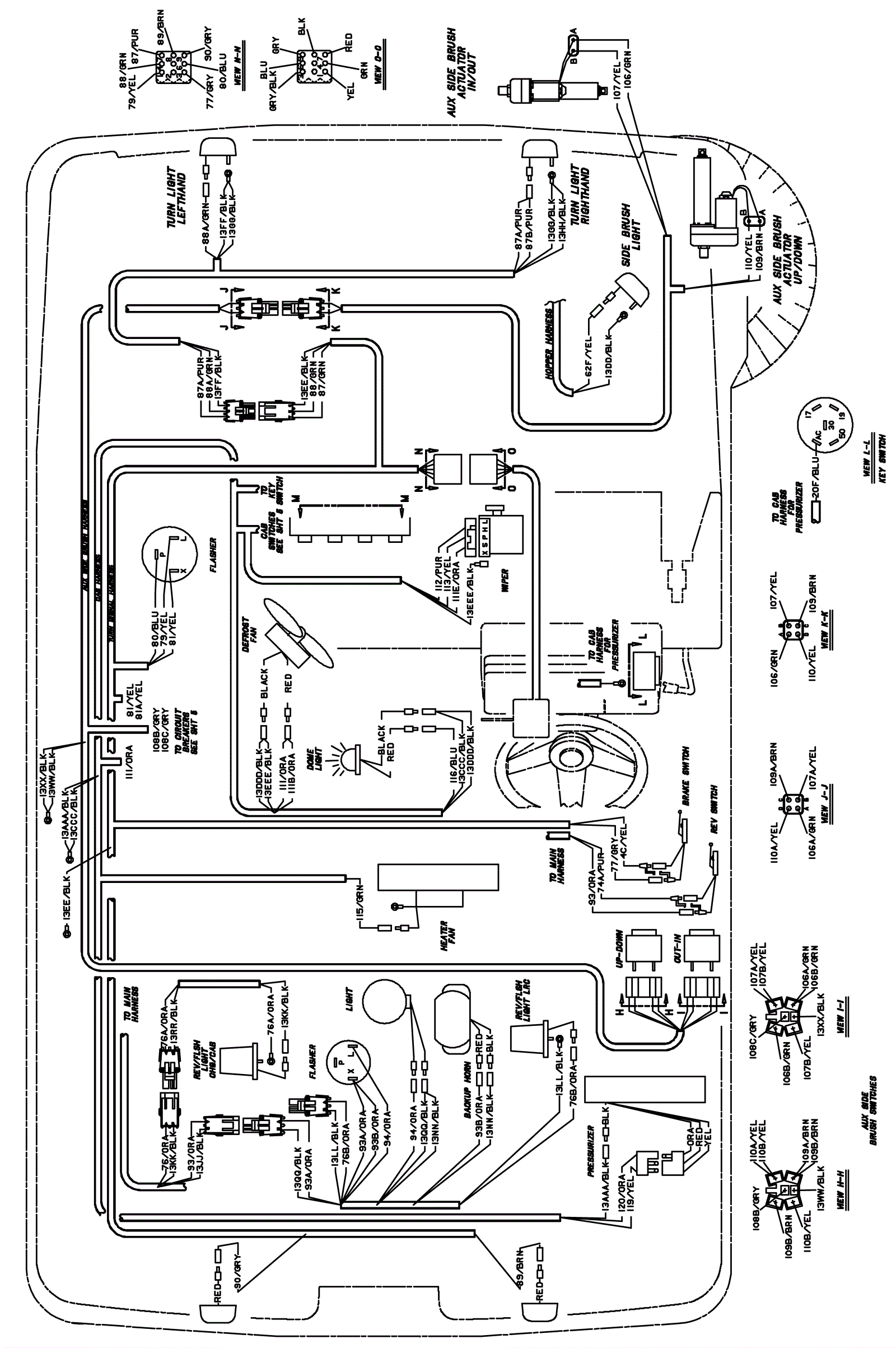
Wire Harness Assembly Diagram-3
Click to enlarge