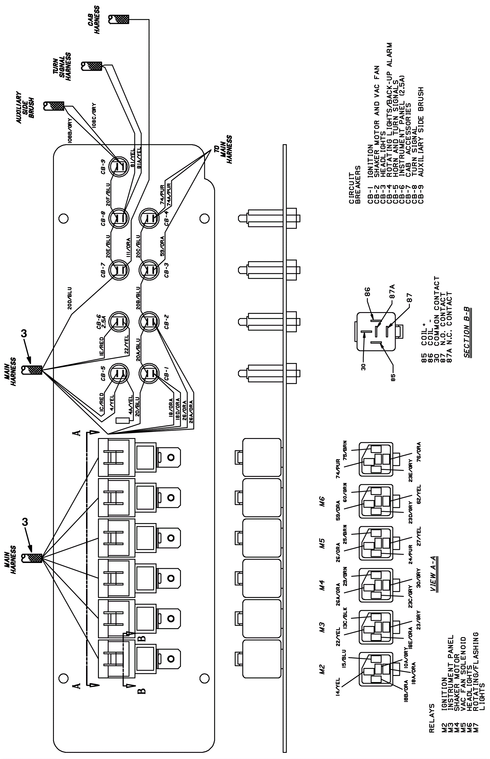
Wire Harness Assembly Diagram-2
Click to enlarge