| # | Part | Description | Price | Req | Notes | Availability | 
|---|
          
            
            
                
                  
                  
                  
				       
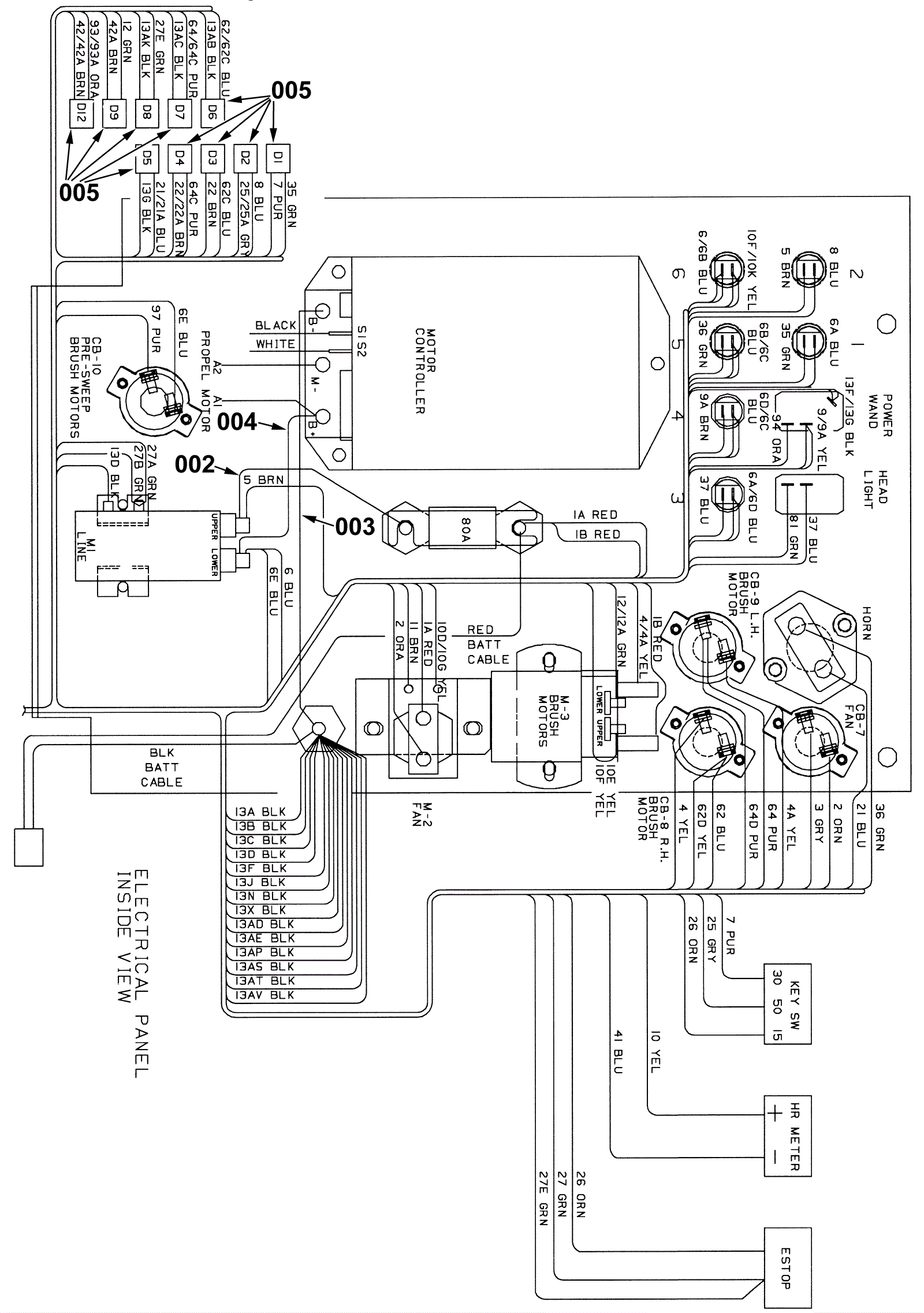
				      001 | 175-9633 | Main harness | $814.33 | 1 |  | usually ships 1-5 days | 002 | 175-9626 | 6 gauge wire assembly 7 inches long | $14.96 | 1 |  | usually ships 1-5 days | 003 | 175-0866 | CABLE, 06GA 11.0L BLK .28RING /.34RING  (Tennant Industrial) | $21.34 | 1 |  | usually ships 1-5 days | 004 | 175-9628 | 6 gauge wire assembly 7 inches long | $20.35 | 1 |  | usually ships 1-5 days | 005 | 175-2216 | Diode plug | $14.19 | 10 |  | usually ships 10-13 days |