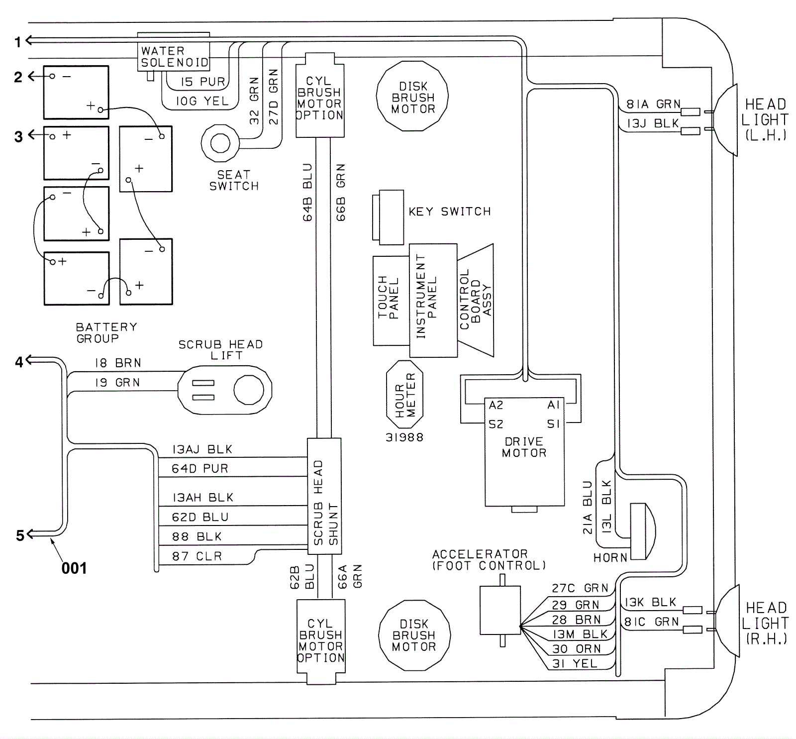
Wire Harnesses Assembly Part 5
Click to enlarge