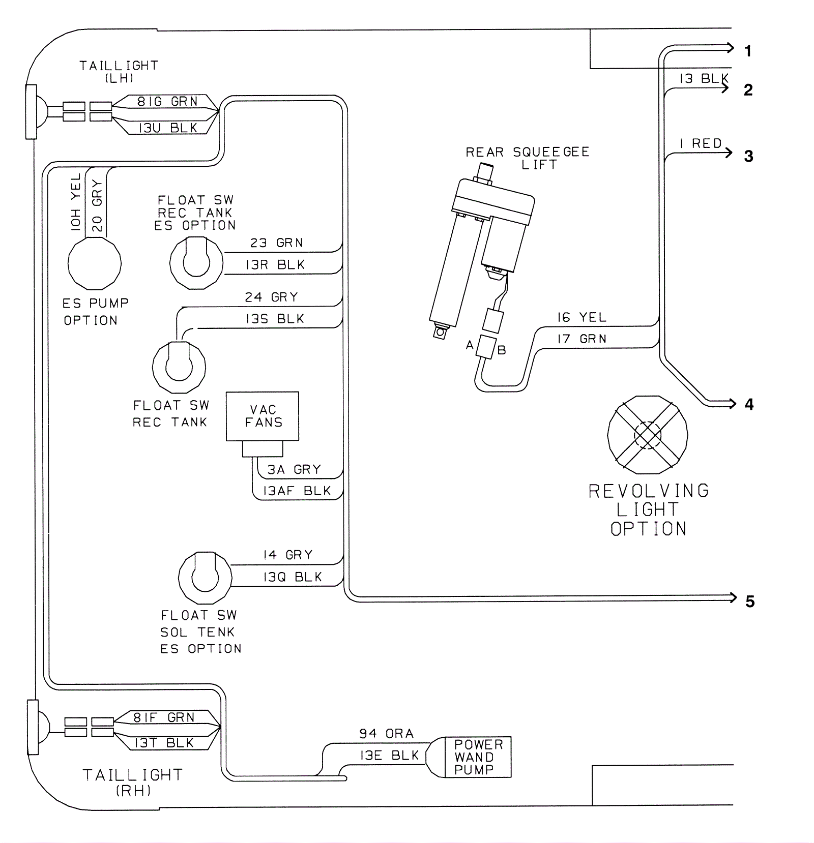
Wire Harnesses Assembly Part 1
Click to enlarge