B10
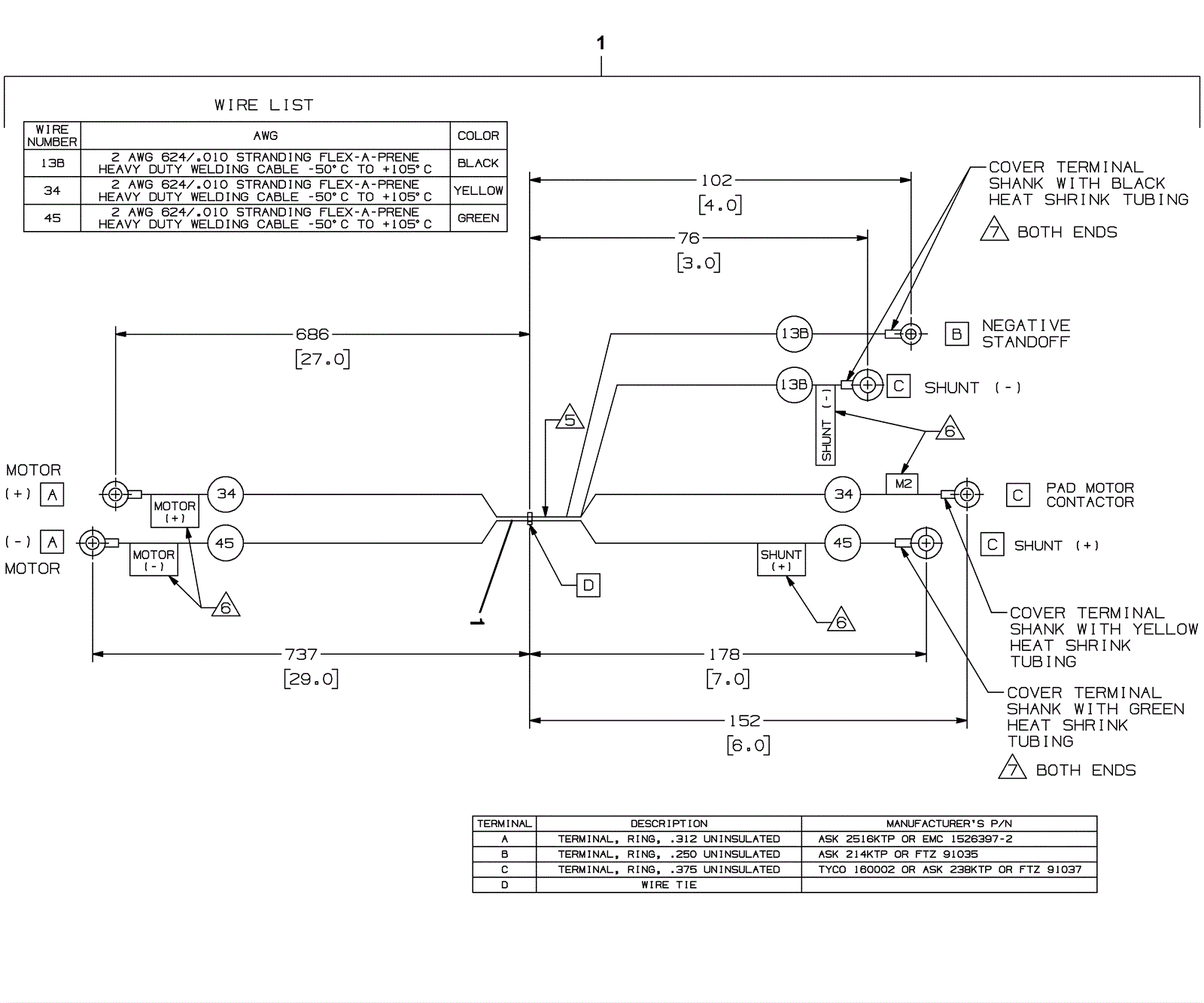
Motor Harness Assembly
Click to enlarge
#
Part
Description
Price
Req
Notes
Availability
1
275-7108
Motor harness
$210.76
1
usually ships 10-13 days