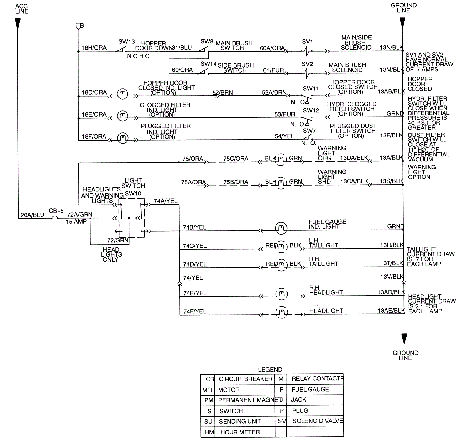
Electrical Schematic, G/LP (Air Cooled) 2
Click to enlarge