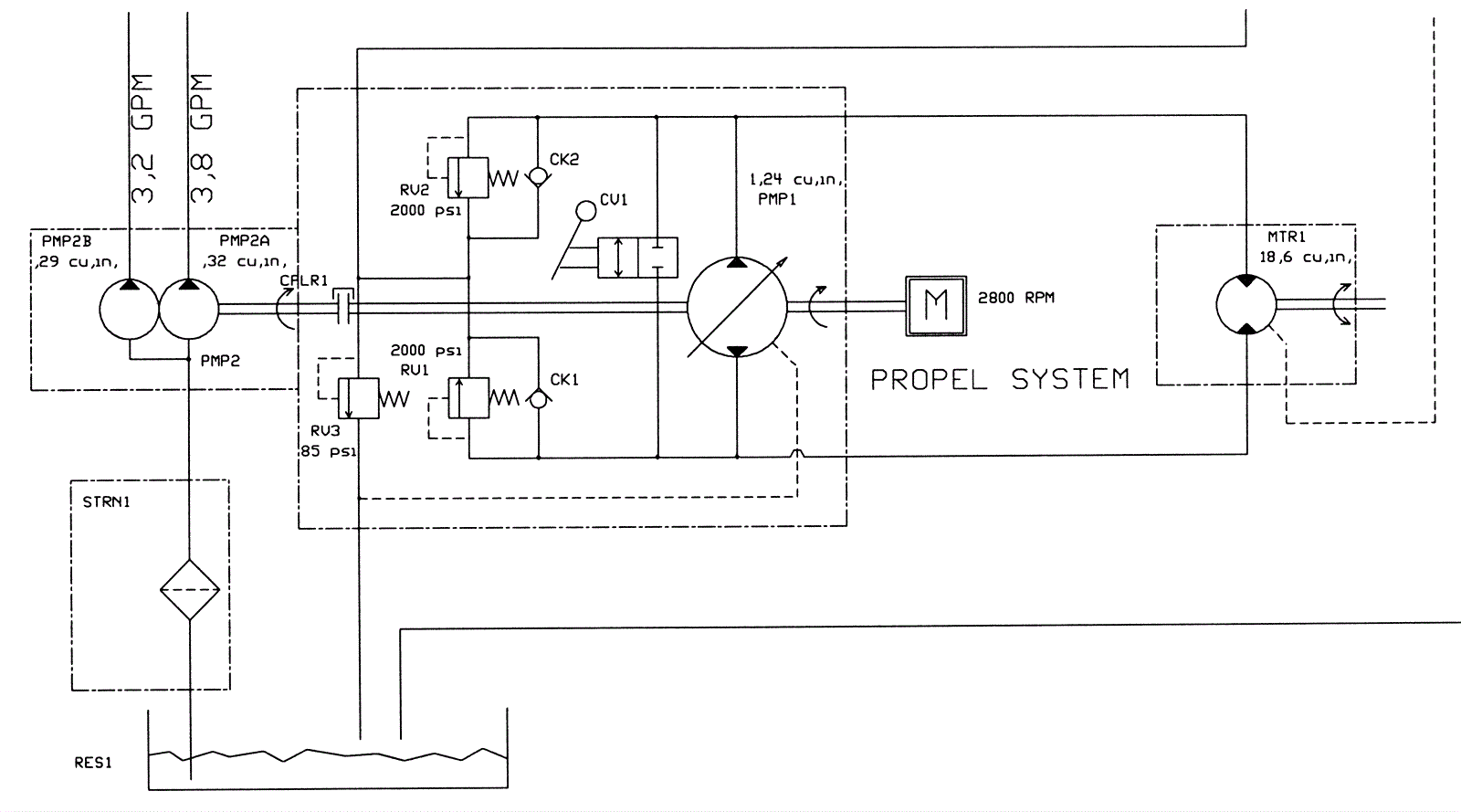
Hydraulic Schematic Group 2
Click to enlarge