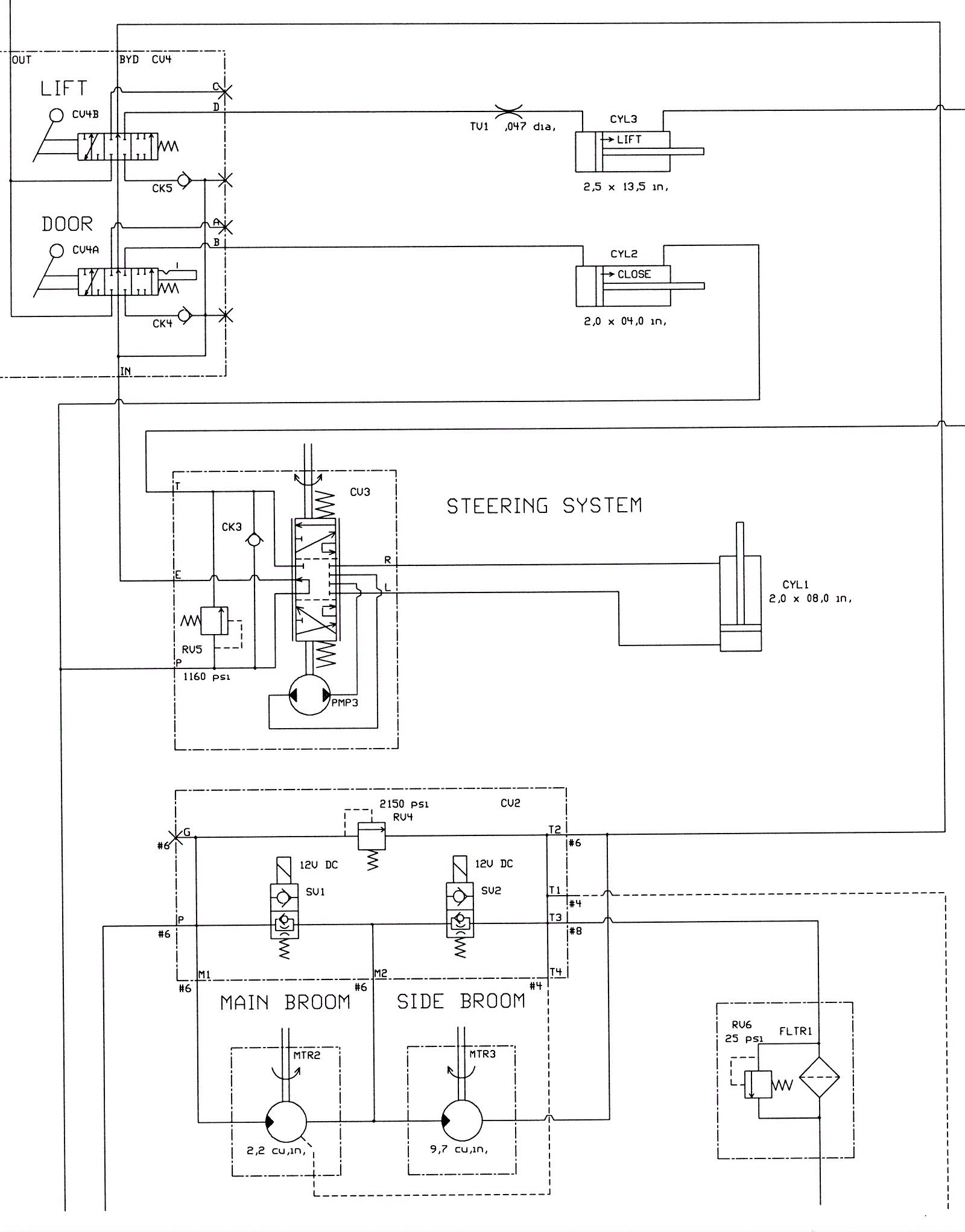
Hydraulic Schematic Group 1
Click to enlarge