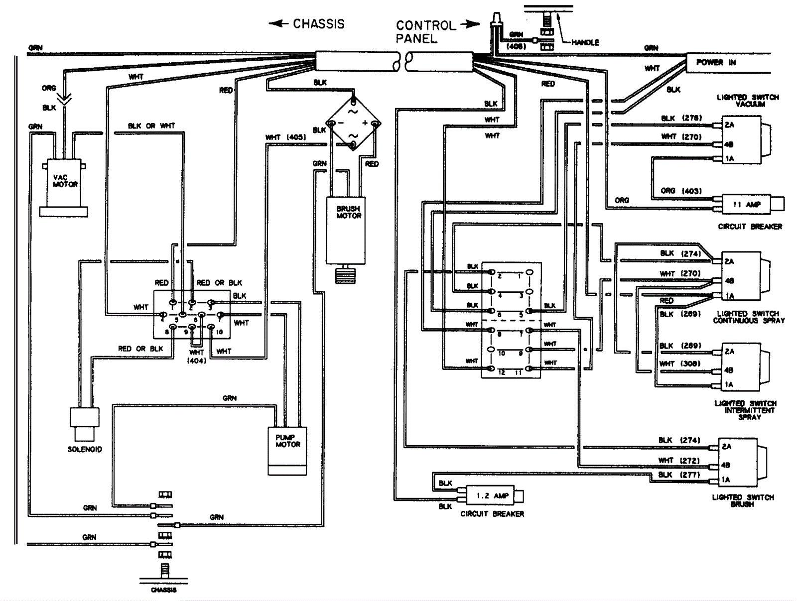
115V Wiring Diagram - After 03/98
Click to enlarge