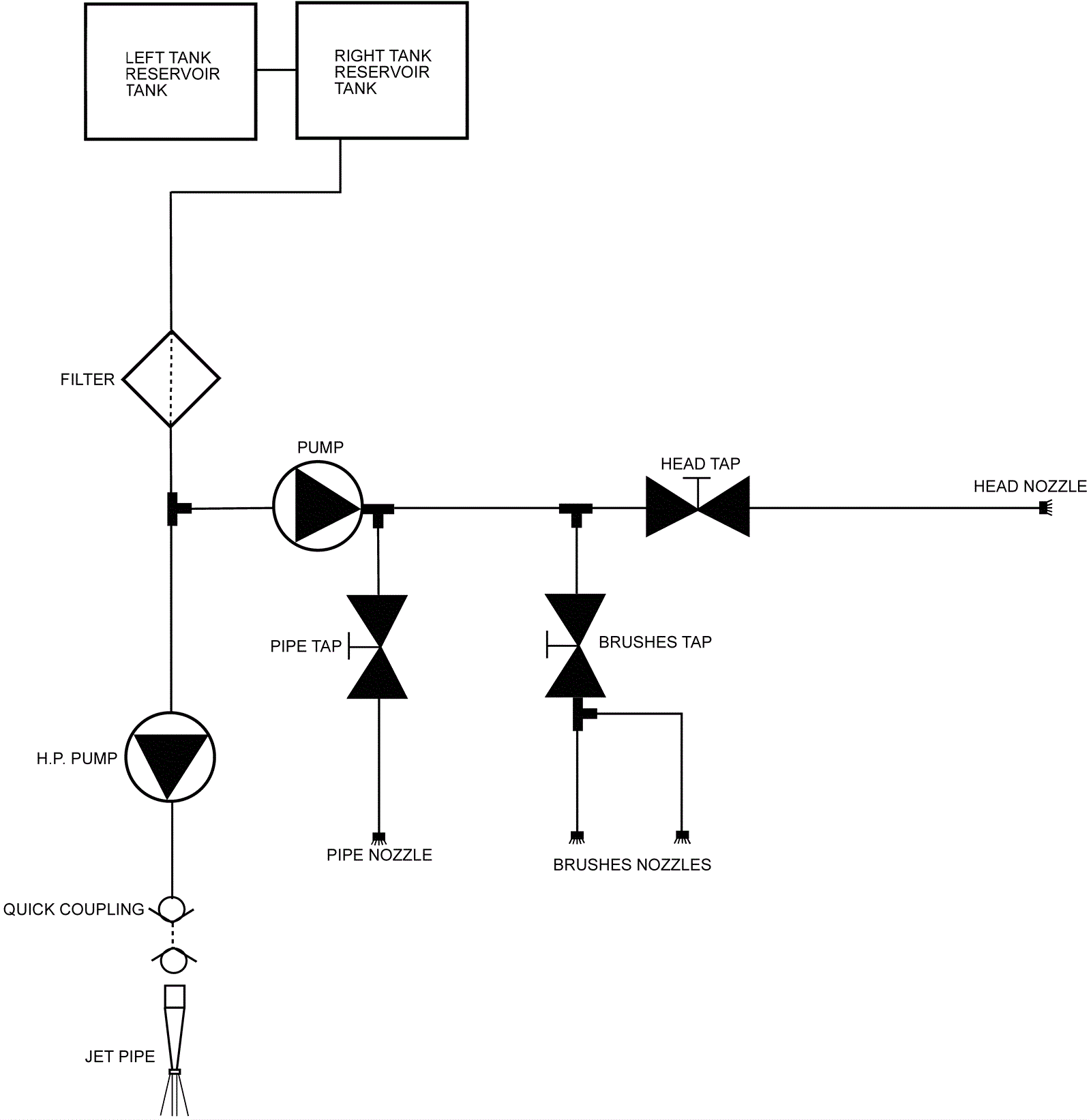
Water System Diagram - Hydrolic
Click to enlarge