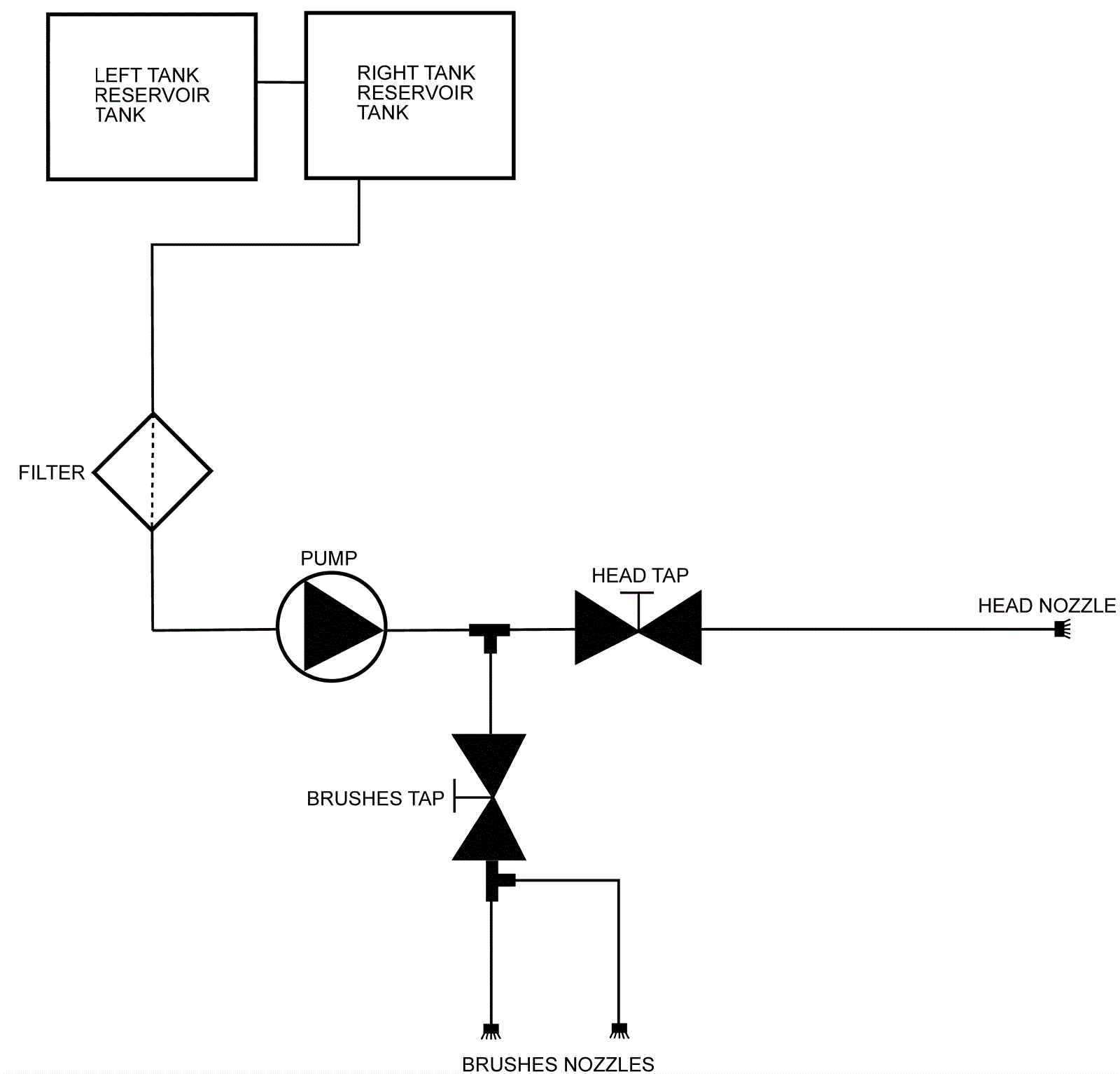
Water System - Standard Diagram
Click to enlarge