KAIZEN SN3673-3855
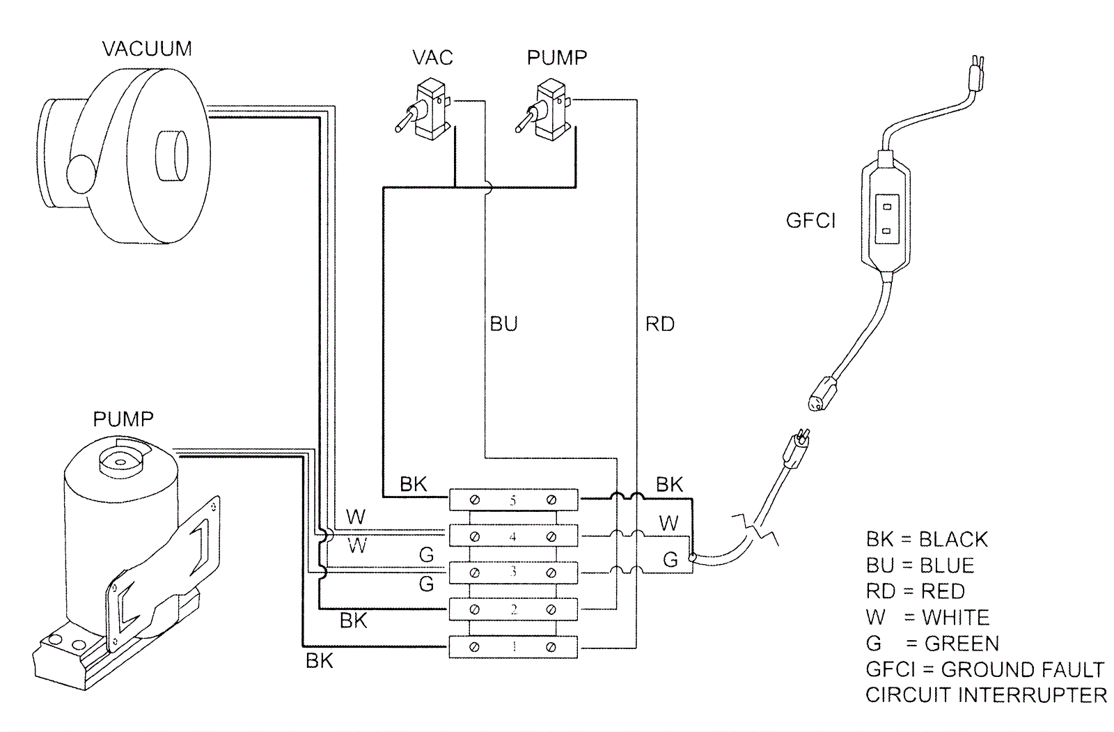
Wiring Diagram - Single Vac Motor
Click to enlarge
#
Part
Description
Price
Req
Notes
Availability
0.9835
225-0321
Terminal block
$18.58
wire hub
usually ships 12-19 days