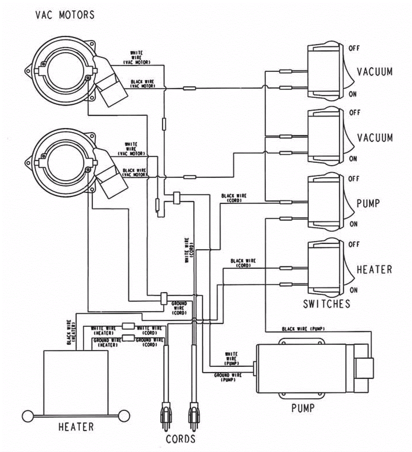
Wiring Diagram - Heat
Click to enlarge