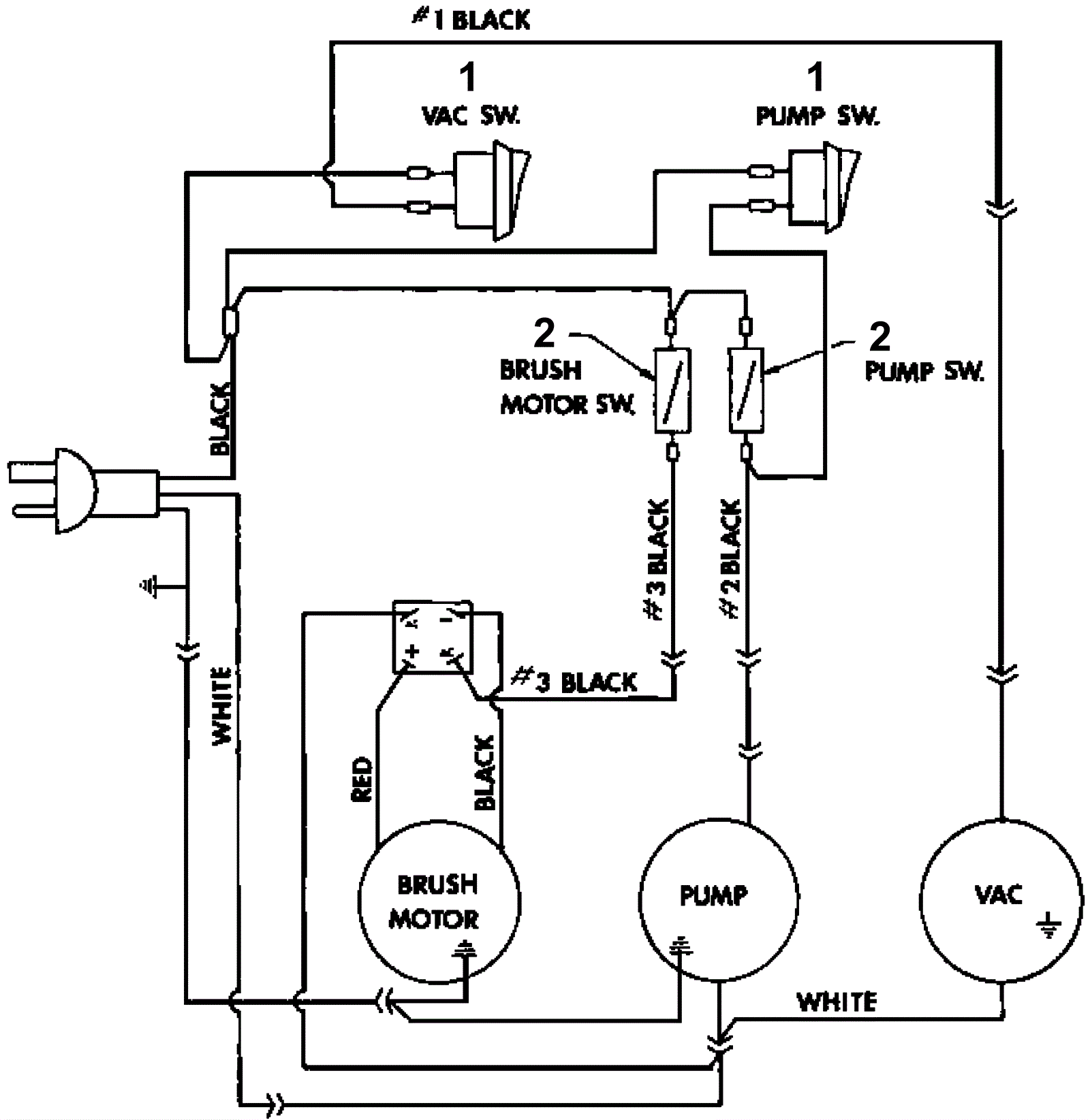
TRIUMPH 1190
Wiring Diagram
Click to enlarge
#
Part
Description
Price
Req
Notes
Availability
1
206-0045
On/Off rocker switch
$9.31
2
usually ships 13-21 days
2
206-3523
Momentary switch
$30.87
2
usually ships 13-21 days