| # | Part | Description | Price | Req | Notes | Availability |
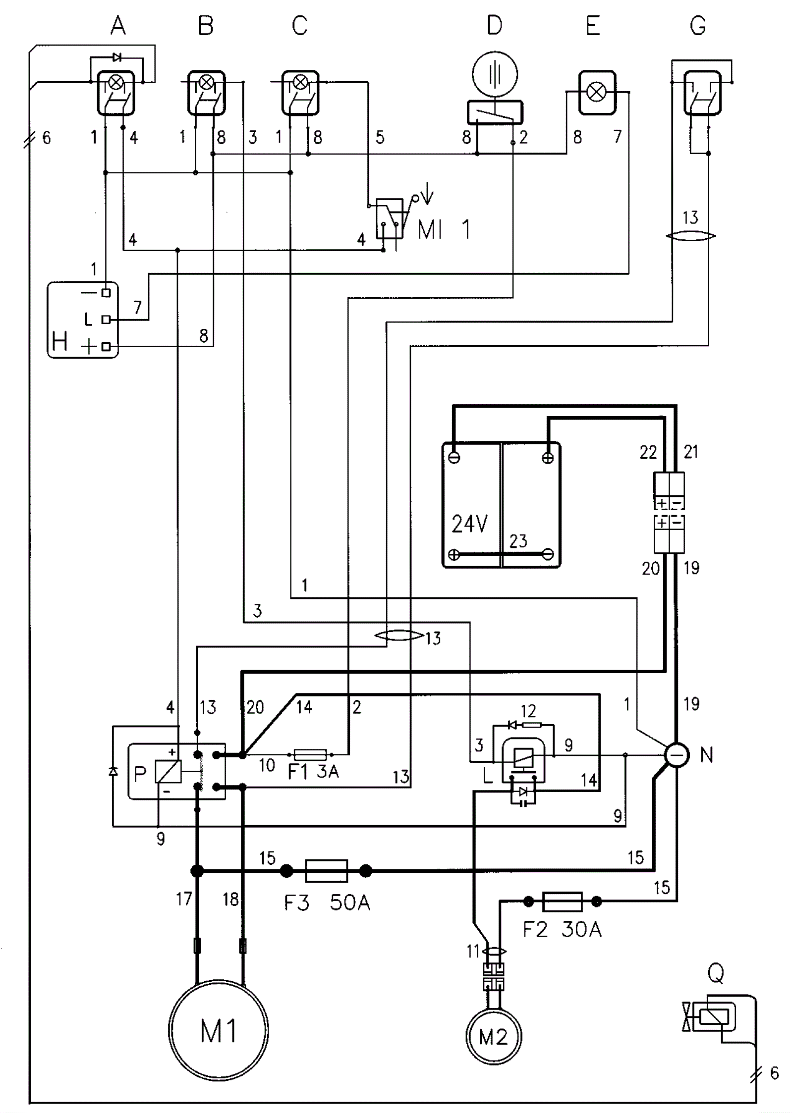
A |
206-5177
|
Bipolar switch green (OBSOLETE) |
Call for price
|
|
(solenoid valve solution) |
usually ships 1-5 days |
B |
206-5177
|
Bipolar switch green (OBSOLETE) |
Call for price
|
|
(vacuum motor) |
usually ships 1-5 days |
C |
206-5177
|
Bipolar switch green (OBSOLETE) |
Call for price
|
|
(motor brushes) |
usually ships 1-5 days |
Da |
206-0023
|
Contact (OBSOLETE) |
$16.08
|
|
(on/off general) (before 08-2000) |
usually ships 1-5 days |
Db |
189-6342
|
Key switch contact |
$37.21
|
|
(on/off general) (after 08-2000) |
usually ships 12-17 days |
E |
206-5178
|
Green signal protected 24v (OBSOLETE) |
Call for price
|
|
(control batteries) |
usually ships 1-5 days |
F1 |
206-0685
|
3amp fuse (OBSOLETE) |
$5.96
|
|
(controls) |
usually ships 1-5 days |
F2 |
206-0702
|
30amp fuse (OBSOLETE) |
$2.87
|
|
(vacuum motor) |
usually ships 13-21 days |
F3 |
206-0701
|
Fuse 50A (OBSOLETE) |
Call for price
|
|
(brush motor) |
usually ships 1-5 days |
H |
206-5180
|
Check card control batteries 24v (OBSOLETE) |
Call for price
|
|
|
usually ships 1-5 days |
H1 |
N/A
|
Not available |
Call for price
|
|
(check card control gel batteries 24V) |
usually ships 3-26 days |
L |
206-5354
|
24V 30amp relay (OBSOLETE) |
$35.70
|
|
(vacuum motor) |
usually ships 12-17 days |
M1 |
206-5127
|
Motor (OBSOLETE) |
$137.22
|
|
|
usually ships 1-5 days |
M2 |
206-5181
|
24V vacuum motor |
Call for price
|
|
|
usually ships 1-5 days |
MI-1 |
206-5182
|
Microswitch 3x22 (OBSOLETE) |
Call for price
|
|
(motor brushes) |
usually ships 1-5 days |
N |
206-5183
|
Insulator M5x25 ff (OBSOLETE) |
Call for price
|
|
(negative general) |
usually ships 1-5 days |
P |
206-5184
|
Remote control switch 24v double w/ diode (OBSOLETE) |
Call for price
|
|
(brush motor) |
usually ships 1-5 days |
Q |
N/A
|
Not available |
Call for price
|
|
(coil) |
usually ships 3-26 days |
1/6 |
206-5269
|
Switch Series Cables and Connectors (OBSOLETE) |
Call for price
|
|
|
usually ships 1-5 days |
1 |
206-1021
|
4 cables black no. 1 (OBSOLETE) |
Call for price
|
|
|
usually ships 1-5 days |
2 |
206-1022
|
Cable brown no. 2 (OBSOLETE) |
Call for price
|
|
|
usually ships 1-5 days |
3 |
206-1023
|
Cable blue no. 3 (OBSOLETE) |
Call for price
|
|
|
usually ships 1-5 days |
4 |
206-1024
|
3 cables red no. 4-5 (OBSOLETE) |
Call for price
|
|
|
usually ships 1-5 days |
5 |
206-1024
|
3 cables red no. 4-5 (OBSOLETE) |
Call for price
|
|
|
usually ships 1-5 days |
6 |
206-5190
|
2 cables brown-blue no.6 (OBSOLETE) |
Call for price
|
|
|
usually ships 1-5 days |
7 |
206-5191
|
Cable blue no.7 (OBSOLETE) |
Call for price
|
|
|
usually ships 1-5 days |
8 |
206-5192
|
4 cables red no.8 (OBSOLETE) |
Call for price
|
|
|
usually ships 1-5 days |
9 |
206-5193
|
2 cables black no.9 (OBSOLETE) |
Call for price
|
|
|
usually ships 1-5 days |
10 |
206-5194
|
Cable red no.10 (OBSOLETE) |
Call for price
|
|
|
usually ships 1-5 days |
11 |
206-5195
|
Cables suction motor no.11 (OBSOLETE) |
Call for price
|
|
|
usually ships 1-5 days |
12 |
206-0732
|
Diode and Resistances with Terminal (OBSOLETE) |
Call for price
|
|
|
usually ships 1-5 days |
13 |
206-5196
|
Series cables and connector brush release no.13 (OBSOLETE) |
Call for price
|
|
|
usually ships 1-5 days |
14 |
206-5197
|
Cable red and condenser and diode no.14 (OBSOLETE) |
Call for price
|
|
|
usually ships 1-5 days |
15 |
206-1025
|
Cable black no. 15 (OBSOLETE) |
Call for price
|
|
|
usually ships 1-5 days |
17 |
206-5188
|
Cable blue no.3 (OBSOLETE) |
Call for price
|
|
|
usually ships 1-5 days |
18 |
206-5188
|
Cable blue no.3 (OBSOLETE) |
Call for price
|
|
|
usually ships 1-5 days |
19 |
206-1026
|
2 cables black-red and connector 80a (OBSOLETE) |
Call for price
|
|
|
usually ships 1-5 days |
20 |
206-1026
|
2 cables black-red and connector 80a (OBSOLETE) |
Call for price
|
|
|
usually ships 1-5 days |
21 |
250-1232
|
Female connector |
$77.42
|
|
|
usually ships 1-5 days |
22 |
250-1232
|
Female connector |
$77.42
|
|
|
usually ships 1-5 days |
23 |
206-5201
|
Cable bridge with battery terminals (OBSOLETE) |
Call for price
|
|
|
usually ships 1-5 days |