| # | Part | Description | Price | Req | Notes | Availability |
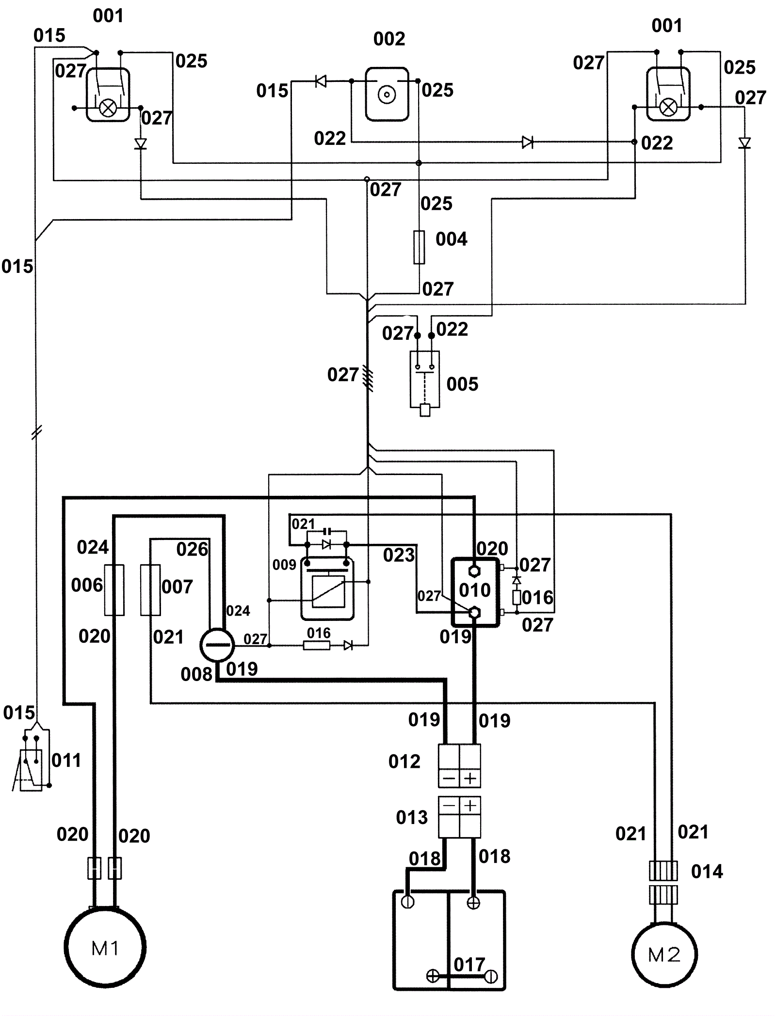
001 |
206-0692
|
Bipolar switch green |
$46.61
|
|
(vacuum motor 24V) |
usually ships 1-5 days |
002a |
206-0715
|
Battery signal lead (OBSOLETE) |
Call for price
|
|
|
usually ships 1-5 days |
002b |
206-0693
|
Battery warning light (OBSOLETE) |
Call for price
|
|
|
usually ships 1-5 days |
004 |
206-0685
|
3amp fuse (OBSOLETE) |
$5.96
|
|
(general Key) |
usually ships 1-5 days |
005 |
206-0688
|
Microswitch |
$40.59
|
|
(start brushes) |
ships same day |
006 |
206-0701
|
Fuse 50A (OBSOLETE) |
Call for price
|
|
(brush motor) |
usually ships 1-5 days |
007 |
206-0702
|
30amp fuse (OBSOLETE) |
$2.87
|
|
(vacuum motor) |
usually ships 13-21 days |
008 |
206-0706
|
Insulator M5 (OBSOLETE) |
Call for price
|
|
|
usually ships 1-5 days |
009 |
206-5354
|
24V 30amp relay (OBSOLETE) |
$35.70
|
|
(vacuum motor) |
usually ships 12-17 days |
010 |
206-0708
|
24V contactor (OBSOLETE) |
$142.72
|
|
(brush motor 24V-100A) |
usually ships 12-17 days |
011 |
206-0716
|
Microswitch (OBSOLETE) |
Call for price
|
|
(water valve) |
usually ships 1-5 days |
013 |
991-9284
|
50amp charger plug SB50 with pins (red) |
$7.19
|
|
(no longer available from Pacific) (you can use 991-2103 as long as you replace both the male and female connectors) |
usually ships 1-5 days |
014 |
206-0719
|
Double connector 30A (OBSOLETE) |
Call for price
|
|
(vacuum motor) |
usually ships 1-5 days |
015 |
206-0731
|
Cable blue-brown 2 (OBSOLETE) |
Call for price
|
|
|
usually ships 1-5 days |
016 |
206-0732
|
Diode and Resistances with Terminal (OBSOLETE) |
Call for price
|
|
|
usually ships 1-5 days |
017 |
206-0733
|
Cable black battery bridge (OBSOLETE) |
Call for price
|
|
|
usually ships 1-5 days |
018 |
206-0721
|
Cable black, red - Battery terminals - Connector 50A (OBSOLE |
Call for price
|
|
|
usually ships 1-5 days |
019 |
206-0722
|
Cable black, red - Connector 50A (OBSOLETE) |
Call for price
|
|
|
usually ships 13-21 days |
020 |
206-0723
|
Cable black, red with Couplings (OBSOLETE) |
Call for price
|
|
|
usually ships 1-5 days |
021 |
206-0724
|
Cable black, red with Connector 30A (OBSOLETE) |
Call for price
|
|
|
usually ships 1-5 days |
022 |
206-0725
|
Cables green 2 (OBSOLETE) |
Call for price
|
|
|
usually ships 1-5 days |
023 |
206-0726
|
Cable red with Diode and Condenser (OBSOLETE) |
Call for price
|
|
|
usually ships 1-5 days |
024 |
206-0727
|
Cable black (OBSOLETE) |
Call for price
|
|
|
usually ships 1-5 days |
025 |
206-0728
|
Cables red 3 (OBSOLETE) |
Call for price
|
|
|
usually ships 1-5 days |
026 |
206-0729
|
Cable black (OBSOLETE) |
Call for price
|
|
|
usually ships 1-5 days |
027 |
206-0730
|
Cable 5x1 and Black bridges (OBSOLETE) |
Call for price
|
|
|
usually ships 1-5 days |
M1 |
206-0475
|
Motor complete 24v (OBSOLETE) |
Call for price
|
|
|
usually ships 1-5 days |
M2 |
206-0600
|
24V vacuum motor |
$368.19
|
|
|
ships same day |