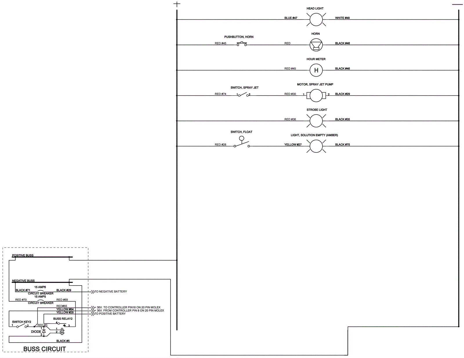
Wiring Diagram - Ladder
Click to enlarge