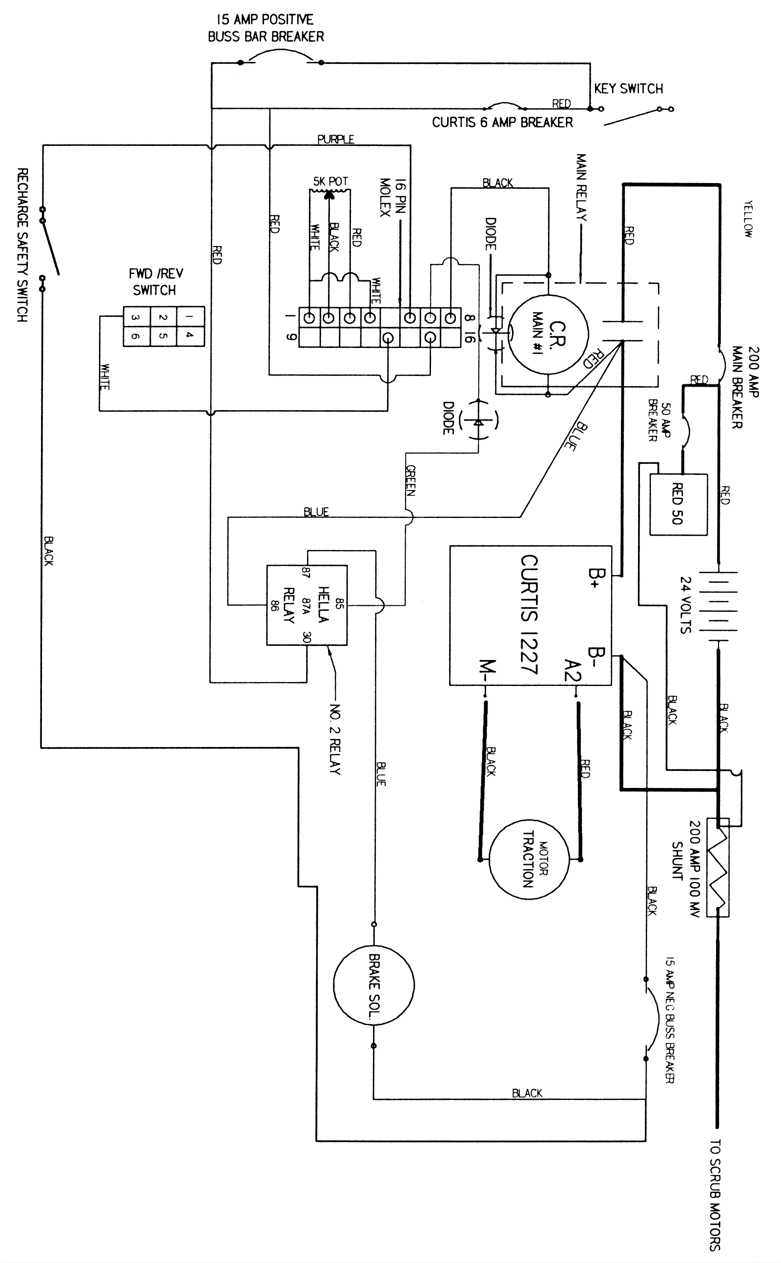
Electrical Diagram - Speed, Direction and Brake Systems
Click to enlarge