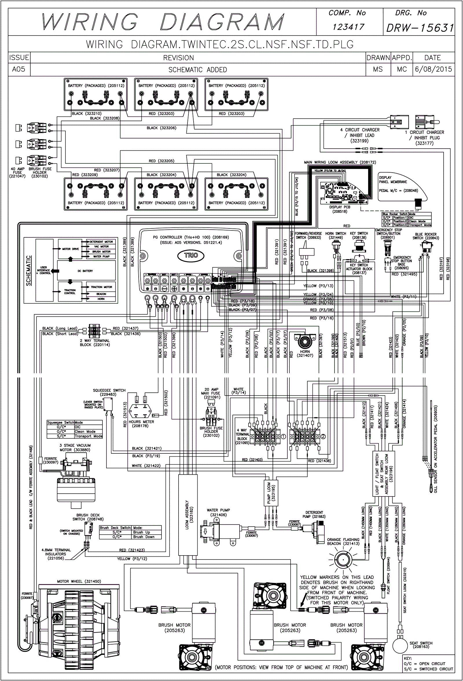
Wiring Diagram (SN Start 1532)
Click to enlarge