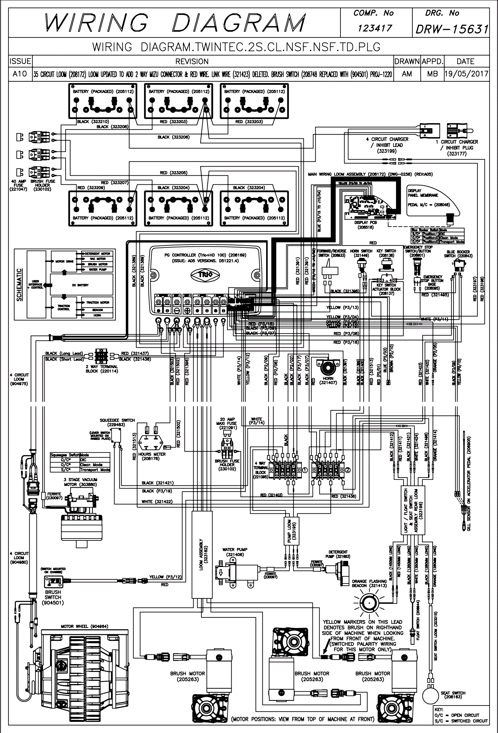
Wiring Diagram (SN Start 1720)
Click to enlarge