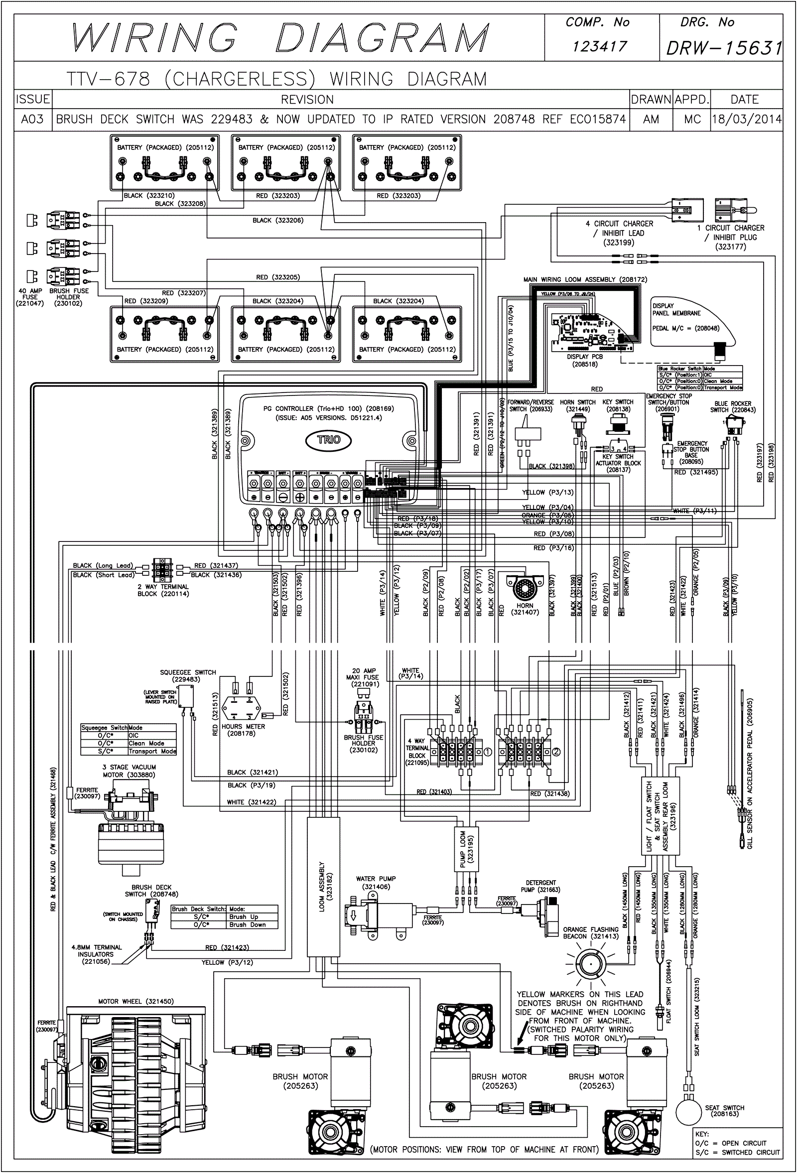
Wiring Diagram (Chargerless) (SN Start 1412)
Click to enlarge