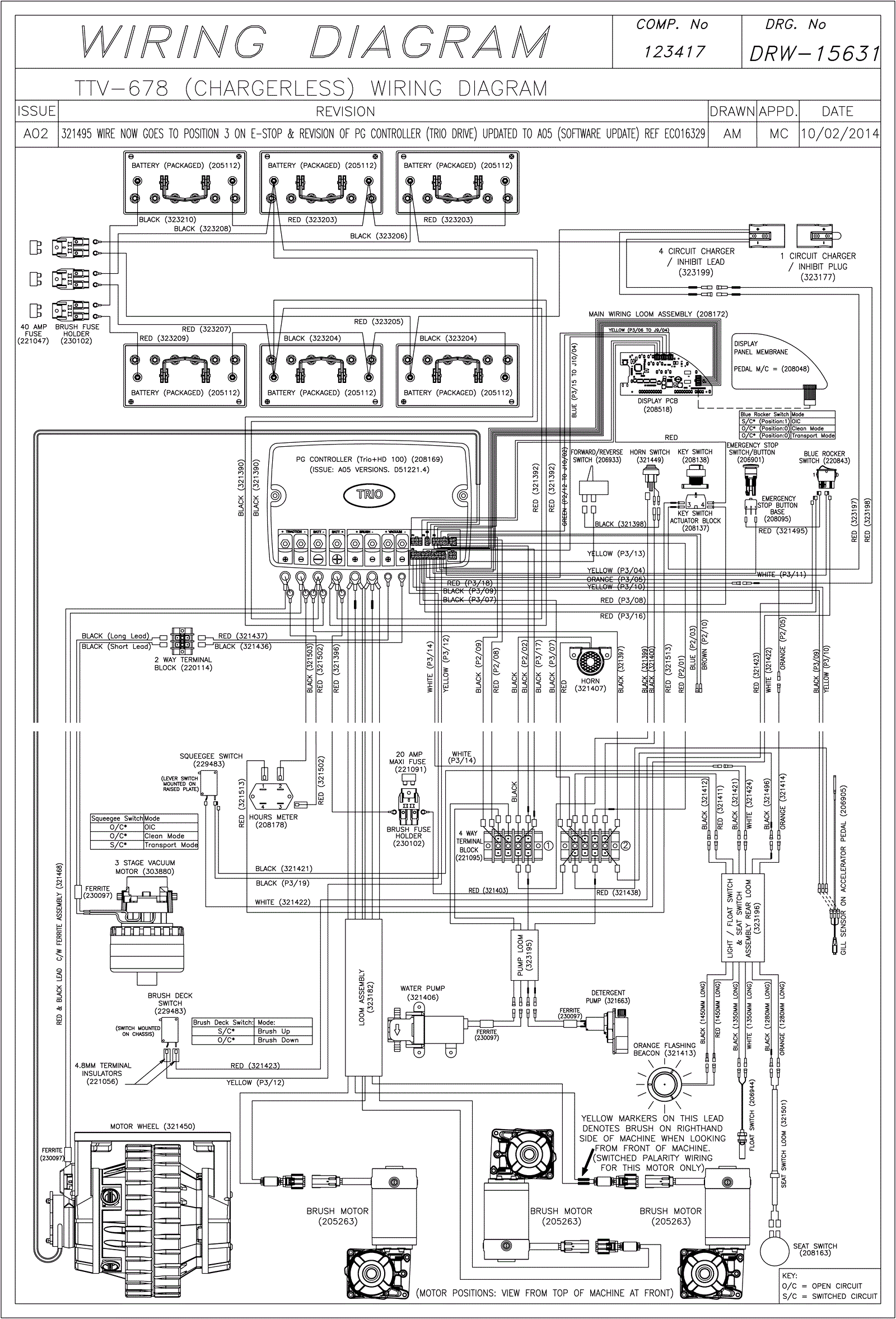
Wiring Diagram (Chargerless) (SN Start 1407)
Click to enlarge