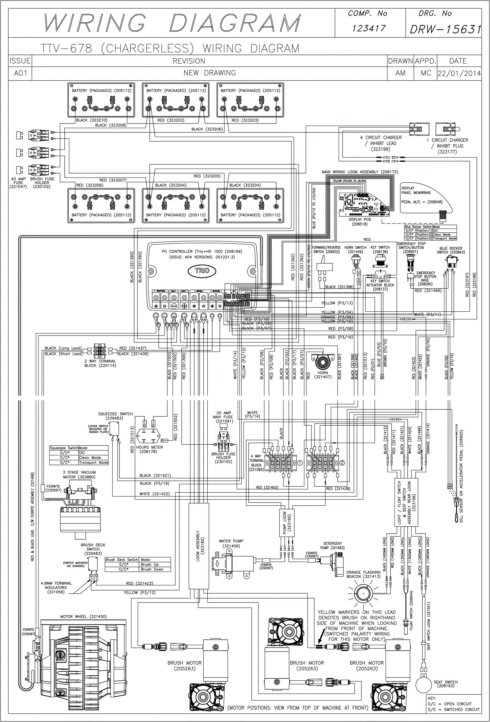
Wiring Diagram (Chargerless) (SN Start 1404)
Click to enlarge