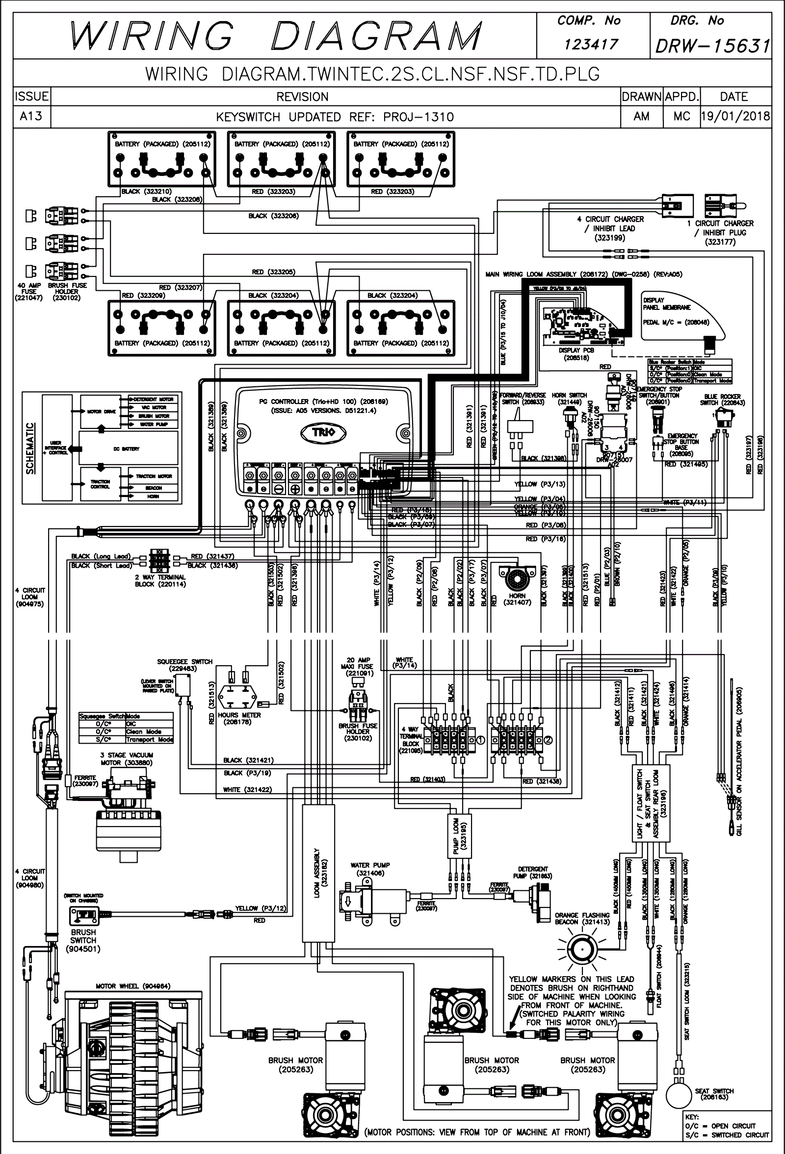
Wiring Diagram (SN Start 1803)
Click to enlarge