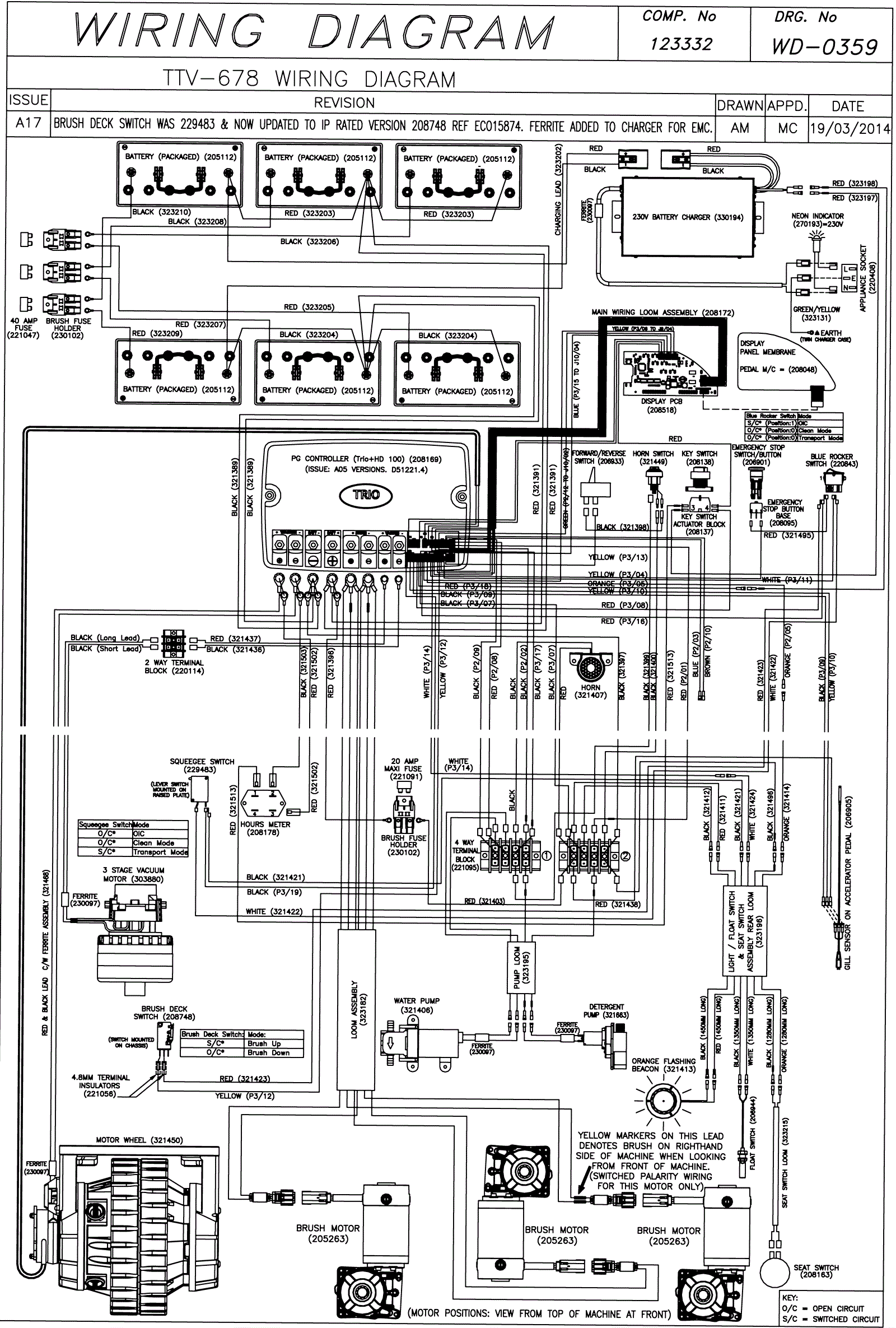
Wiring Diagram (SN Start 1412)
Click to enlarge