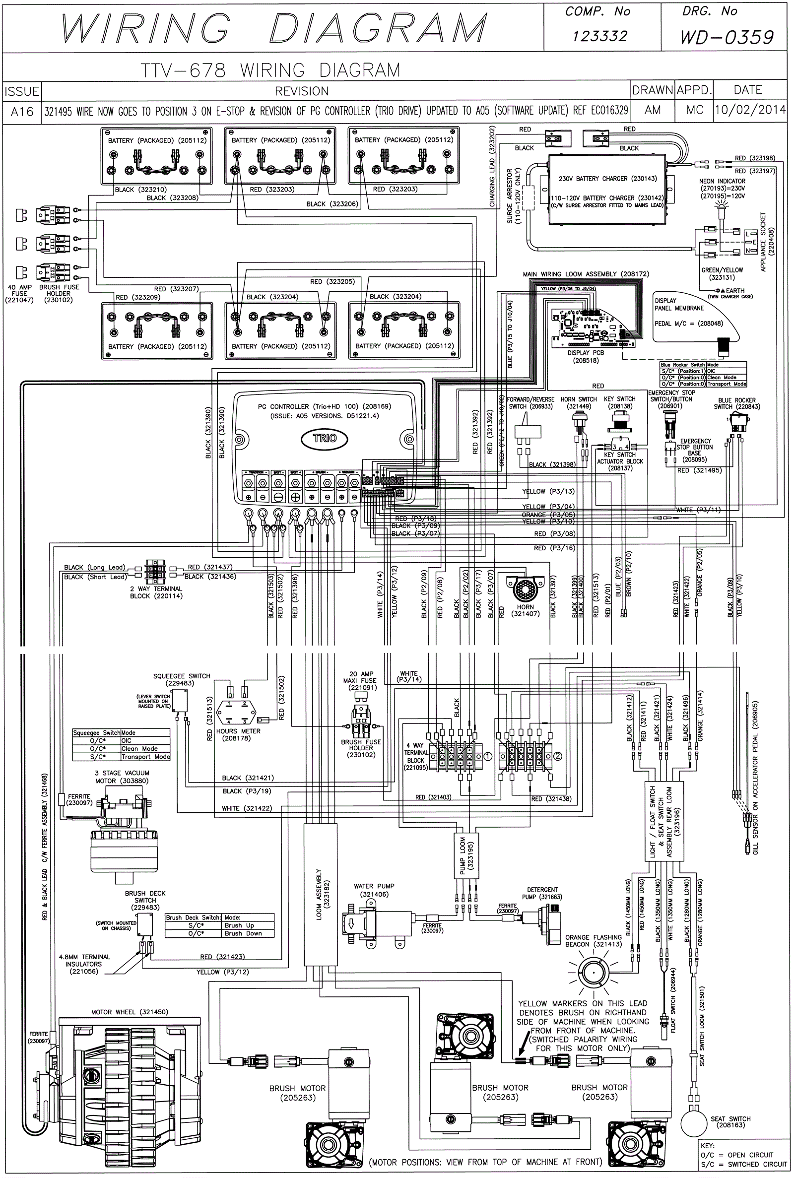
Wiring Diagram (SN Start 1407)
Click to enlarge