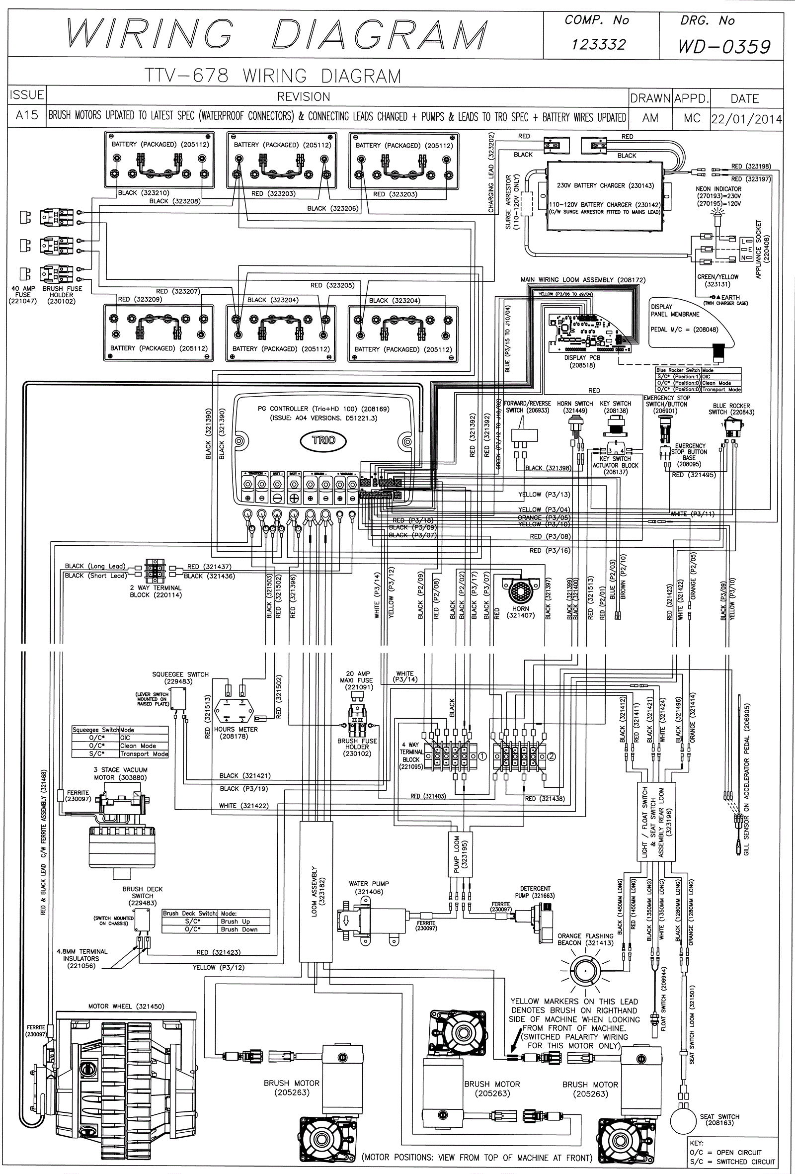
Wiring Diagram (SN Start 1404)
Click to enlarge