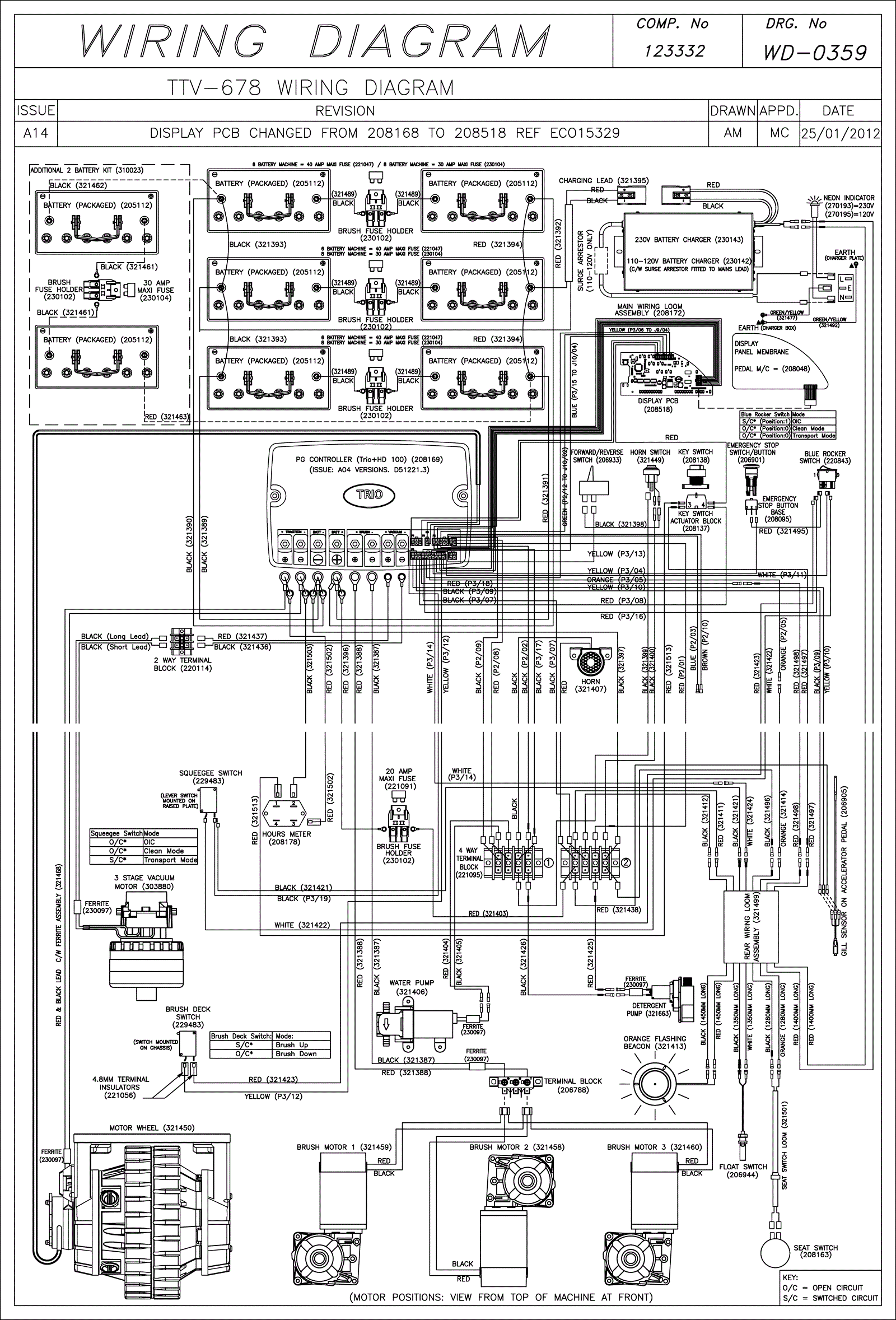
Wiring Diagram (SN Start 1204)
Click to enlarge