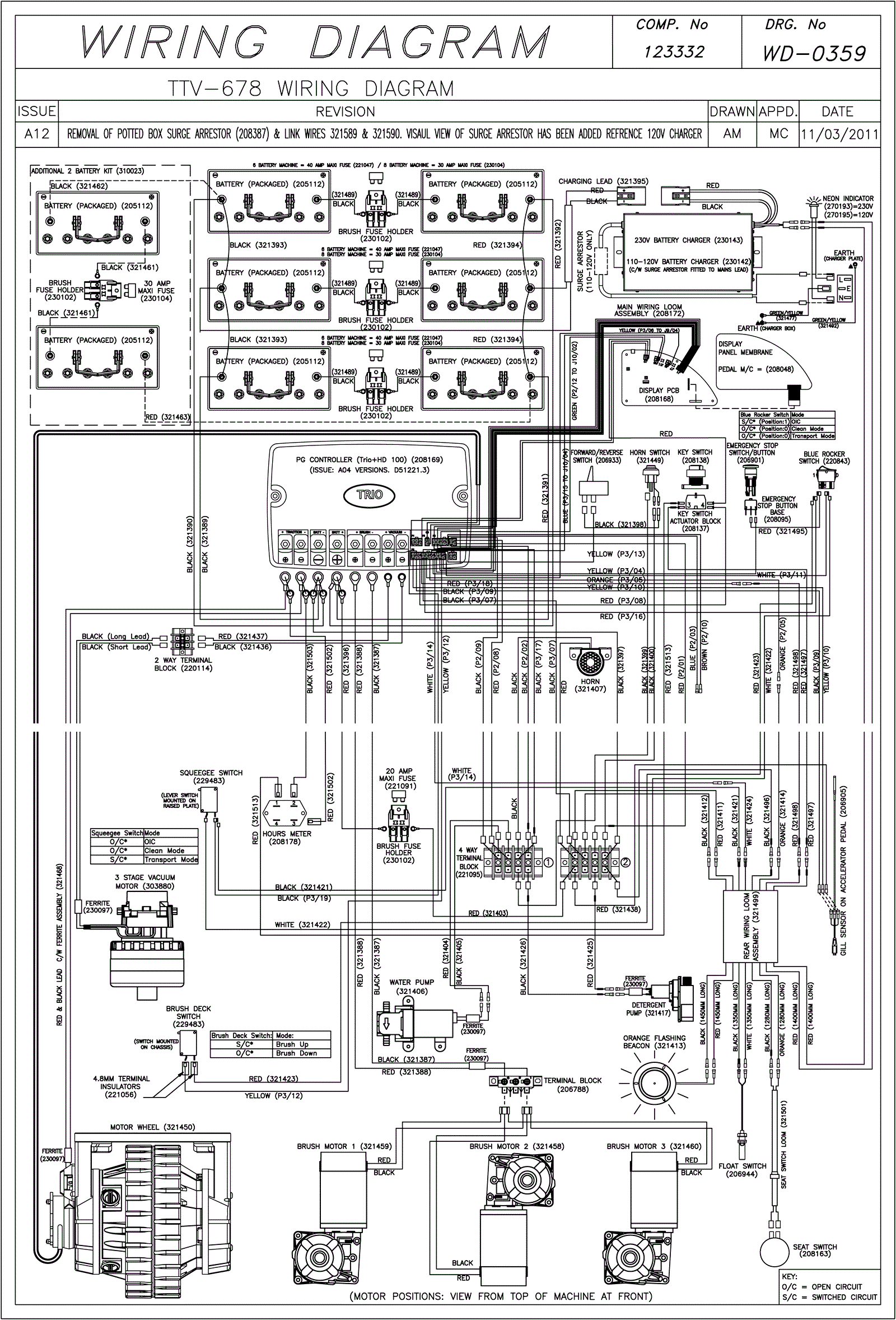
Wiring Diagram (SN Start 1110)
Click to enlarge