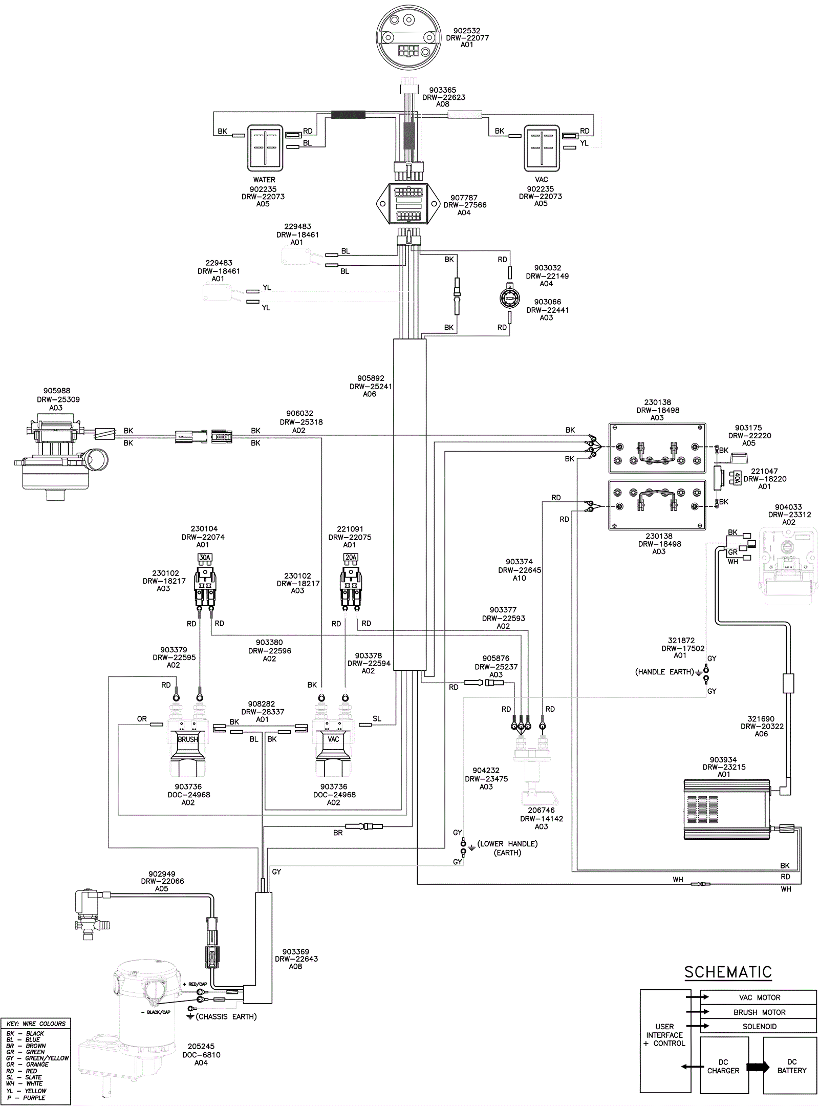
Wiring Diagram-Updated 09/18/2024
Click to enlarge