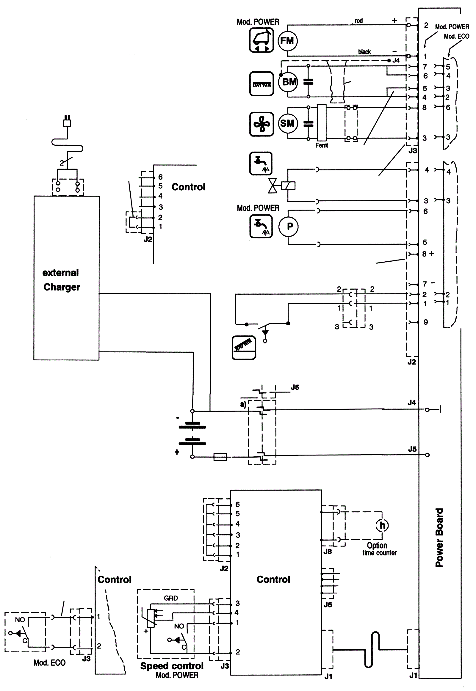
Electrical Diagram - ECO Series 3/Power Series 2 2004-2005
Click to enlarge