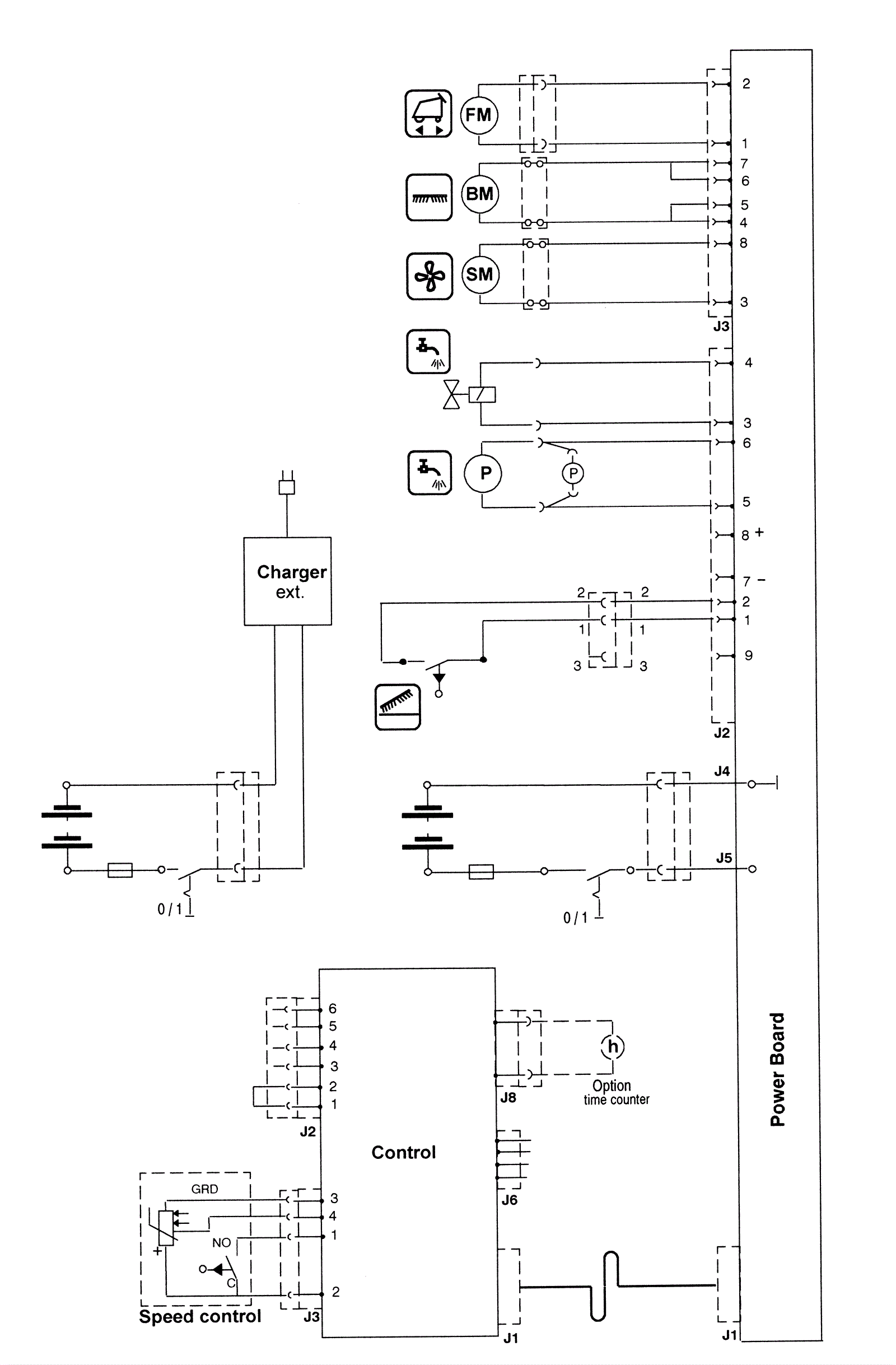
Electrical Diagram - Series 01
Click to enlarge