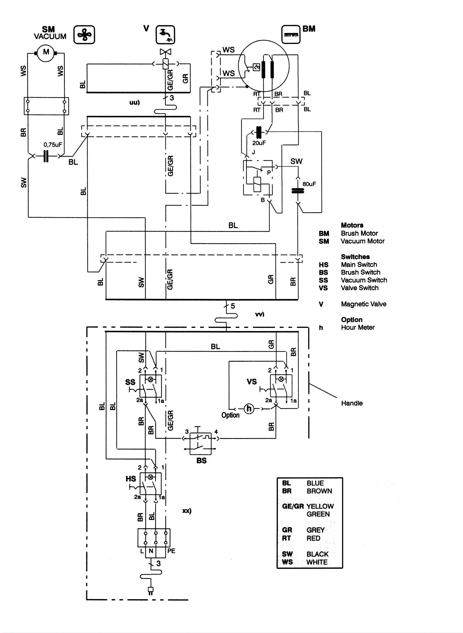
Electrical Diagram 120 Volt
Click to enlarge