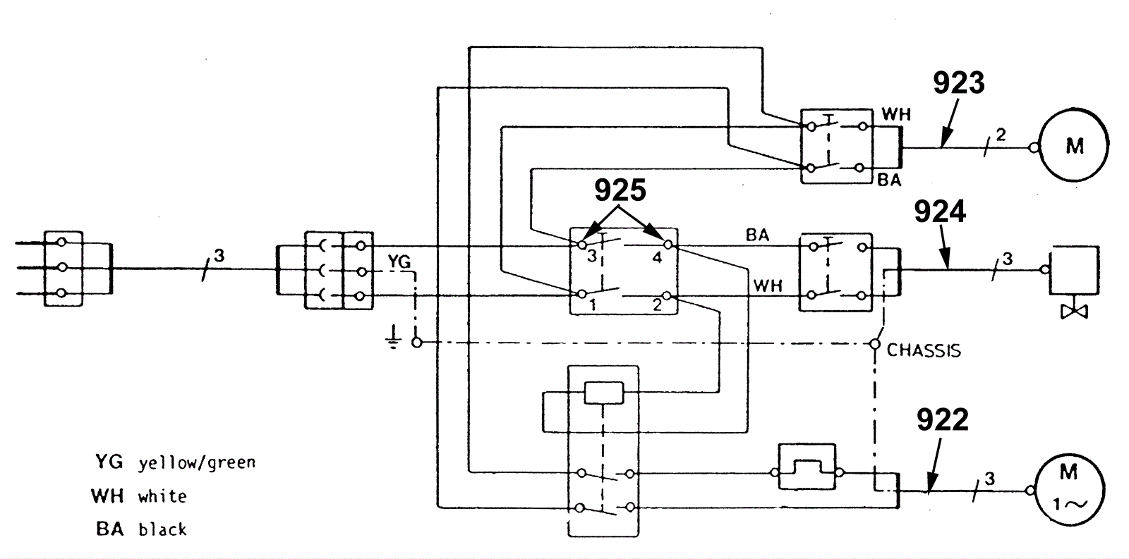
Electrical Diagram - Series 02
Click to enlarge
#
Part
Description
Price
Req
Notes
Availability
922
192-9324
Brush drive cable
Call for price
1
usually ships 1-5 days
923
192-9325
Vacuum motor cable
Call for price
1
usually ships 1-5 days
924
192-9326
Cable
Call for price
1
usually ships 1-5 days
925
192-5615
Plugging lug 6,3
$4.87
2
usually ships 1-5 days