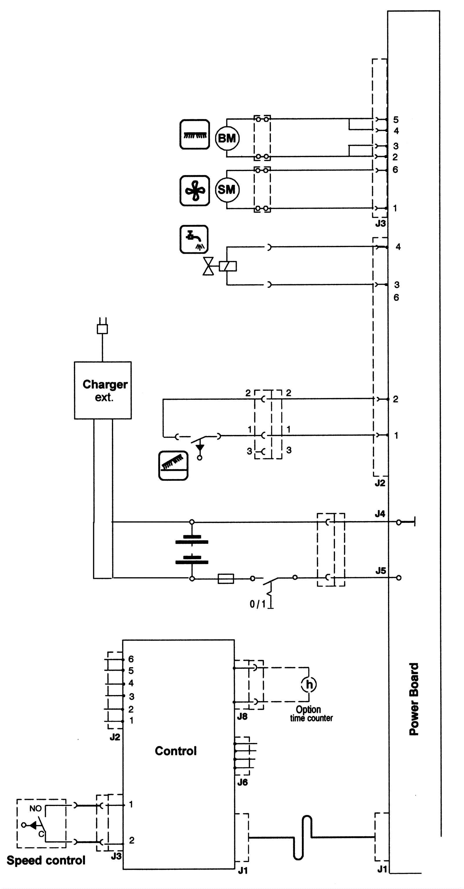
Electrical Diagram - ECO Series 1
Click to enlarge